电力系统,最想解决的是怎样产生电能,然后再传递出去,解决掉传输过程中遇到的问题,再送到用户这里供用户使用。最直观的分类,就是发电,输电,变电,配电和用电这五个部分。
发电,简单说就是其他形式的能量作为发电机的原动机,推动发电机发出电能。常见的如火力,以及各式各样的新能源发电。可以用到的电气知识是:发电厂电气部分、电力电子,电机学等,当然,励磁控制这个肯定也会有,只是现在没有对励磁部分专门开的课,如果要了解,只能通过自动控制理论来理解了。热动应该会有关于发电的很多基础课,比如脱硫,比如冷凝等,这个了解不够深入,不展开了。
输电,一直是重点研究的方向,侧重于对输电网络的分析。如果用一个大黑箱来比喻,可以理解为研究输入和输出的关系。可以用一个中心,两个基本点来概括。一个中心:是怎样尽可能提高电能输送效率,尽可能降低损耗。两个基本点:有功功率,无功功率,也就是潮流。虽然有功功率和功角强耦合,电压幅值和无功功率强耦合,但不影响有功和无功的地位。产生的学科分类很多,从数学角度来抽象,是矩阵,电网络分析,电路等,必备的数学基础知识包括高等数学、线性代数,以及复变函数和积分变换;从专业内容来看,是电力系统分析,包括稳态分析,暂态分析,电力系统继电保护原理,还有如工程电磁场,自动控制理论等。近些年,还有针对输电方式的研究,如高压直流输电等,其根源是电力电子应用的放大实际版,侧重于控制。
变电,感觉和高压输电有些重叠。变电其实就是交流输电降低损耗的一种方法,常见于交流电。那么在高电压对电网会产生怎样的影响?如何解决?这样的问题,就交给高电压技术了,仔细的学科分类,已经产生了很准确的答案,不再赘述。
配电和用电,与输电类似,只不过对可靠性的要求不如输电那么高,简单来概括,输电断一路,容易造成过大的功率找不到出口,极容易造成电网的不稳定甚至崩溃,是不允许的!而配电,断一路最多断一小片区域,而且是接近用户端,对电网造成的影响相比之下要小得多。配电领域已经接近用户终端,重点是电能质量的提升。随着智能电网、能源互联网等技术的兴起,计算机、通信与保护、暂稳态分析、电力电子等相关学科及分析方法,也会在配电自动化的未来大展拳脚的。
至于模电和数电,以及单片机,感觉动手的意义更大,就是让自己真正理解电力电子器件的工作特性以及如何实现动作逻辑,个人认为可以属于电力电子实践学科。
计算机语言,如C,C 等,是从根本上理解计算机的计算原理和实现形式,然后根据现有的理论知识利用这些工具完成计算和仿真。
所以,根本上说,数学知识和计算机知识,对电力系统的学生来说,是必修课,数学是用自然语言解释电力系统存在的原理,对现实的电力系统进行抽象,同时也提供了在计算机上实现的途径。
在我的理解,知识体系应该是下图这样的,展开太多比较困难,具体可以后详解。
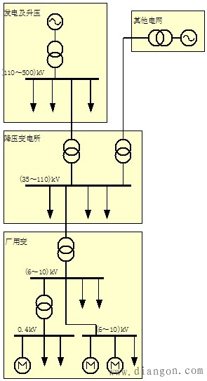
一、电力系统的构成
一个完整的电力系统由分布各地的各种类型的发电厂、升压和降压变电所、输电线路及电力用户组成,它们分别完成电能的生产、电压变换、电能的输配及使用。
电力系统运行特点:
电能不能大量存储;各环节组成的统一整体不可分割;过渡过程非常迅速(百分之几秒到十分之几秒);电力系统的地区性特点较强;对电能质量的要求颇为严格;与国民经济各部门和人民生活关系极其密切。
电力系统的组成示意图 :

电网电压是有等级的,电网的额定电压等级是根据国民经济发展的需要、技术经济的合理性以及电气设备的制造水平等因素,经全面分析论证,由国家统一制定和颁布的。
1.用电设备
用电设备的额定电压和电网的额定电压一致。实际上,由于电网中有电压损失,致使各点实际电压偏离额定值。为了保证用电设备的良好运行,国家对各级电网电压的偏差均有严格规定。显然,用电设备应具有比电网电压允许偏差更宽的正常工作电压范围。
2.发电机
发电机的额定电压一般比同级电网额定电压高出5%,用于补偿电网上的电压损失。
3.变压器
变压器的额定电压分为一次和二次绕组。对于一次绕组,当变压器接于电网末端时,性质上等同于电网上的一个负荷(如工厂降压变压器),故其额定电压与电网一致,当变压器接于发电机引出端时(如发电厂升压变压器),则其额定电压应与发电机额定电压相同。对于二次绕组,额定电压是指空载电压,考虑到变压器承载时自身电压损失(按5%计),变压器二次绕组额定电压应比电网额定电压高5%,当二次侧输电距离较长时,还应考虑到线路电压损失(按5%计),此时, 二次绕组额定电压应比电网额定电压高10%。
二、电力系统的额定电压
电网电压是有等级的,电网的额定电压等级是根据国民经济发展的需要、技术经济的合理性以及电气设备的制造水平等因素,经全面分析论证,由国家统一制定和颁布的。
1.用电设备
用电设备的额定电压和电网的额定电压一致。实际上,由于电网中有电压损失,致使各点实际电压偏离额定值。为了保证用电设备的良好运行,国家对各级电网电压的偏差均有严格规定。显然,用电设备应具有比电网电压允许偏差更宽的正常工作电压范围。
2.发电机
发电机的额定电压一般比同级电网额定电压高出5%,用于补偿电网上的电压损失。
3.变压器
变压器的额定电压分为一次和二次绕组。对于一次绕组,当变压器接于电网末端时,性质上等同于电网上的一个负荷(如工厂降压变压器),故其额定电压与电网一致,当变压器接于发电机引出端时(如发电厂升压变压器),则其额定电压应与发电机额定电压相同。对于二次绕组,额定电压是指空载电压,考虑到变压器承载时自身电压损失(按5%计),变压器二次绕组额定电压应比电网额定电压高5%,当二次侧输电距离较长时,还应考虑到线路电压损失(按5%计),此时, 二次绕组额定电压应比电网额定电压高10%。
三、电力系统的中性点运行方式
在电力系统中,当变压器或发电机的三相绕组为星形联结时,其中性点可有两种运行方式:中性点接地和中性点部接地。中性点直接接地系统称为大电流接地系统,中性点不接地和中性点经消弧线圈(或电阻)接地的系统称为小电流接地系统。中性点的运行方式主要取决于单相接地时电气设备绝缘要求及供电可靠性。图1-2列出了常用的中性点运行方式。图中,电容C为输电线路对地分布电容。

中性点直接接地方式:当发生一相对地绝缘破坏时,即构成单相短路,供电中断,可靠性降低。但是,该方式下非故障相对地电压不变,电气设备绝缘水平可按相电压考虑。此外,在380/220V低压供电系统中,线对地电压为相电压,可接入单相负荷。
中性点不接地方式:当发生单相接地故障时,线电压不变,而非故障相对地电压升高到原来相电压的√3倍,供电不中断,可靠性高。
四、供电质量的主要指标
决定用户供电质量的指标为电压、频率和可靠性。
1.电压
理想的供电电压应该是幅值恒为额定值的三相对称正弦电压。由于供电系统存在阻抗、用电负荷的变化和用电负荷的性质等因素,实际供电电压无论是在幅值上、波形上还是三相对称性上都与理想电压之间存在着偏差。
(1)电压偏差:电压偏差是指电网实际电压与额定电压之差,实际电压偏高或偏低对用电设备的良好运行都有影响。
(2)电压波动和闪变:电网电压的均方根值随时间的变化称为电压波动,由电压波动引起的灯光闪烁对人眼脑的刺激效应称为电压闪变。当电弧炉等大容量冲击性负荷运行时,剧烈变化的负荷电流将引起线路压降的变化,从而导致电网发生电压波动。
(3)高次谐波:当电网电压波形发生非正弦畸变时,电压中出现高次谐波。高次谐波的产生,除电力系统自身背景谐波外,在用户方面主要由大功率变流设备、电弧炉等非线性用电设备所引起。高次谐波的存在降导致供电系统能耗增大、电气设备绝缘老化加快,并且干扰自动化装置和通信设施的正常工作。
(4)三相不对称:三相电压不对称指三个相电压的幅值和相位关系上存在偏差。三相不对称主要由系统运行参数不对称、三相用电负荷不对称等因素引起。供电系统的不对称运行,对用电设备及供配电系统都有危害,低压系统的不对称运行还会导致中性点偏移,从而危及人身和设备安全。
2.频率
我国规定的电力系统标称频率(俗称工频)为50Hz,国际上标称频率有50Hz和60Hz两种。由电力系统供电的交流用电设备的工作频率应与电力系统频率相一致。为了达到某种特殊目的,有的用电设备需在其它频率下工作,则可配以专用变频电源供电,如高频加热、电动机变频调速等。
当电能供需不平衡时,系统频率会偏离其标称值。频率偏差不仅影响用电设备的工作状态、产品的产量和质量,更重要的影响到电力系统的稳定运行。
用户供电系统的电压频率是由电力系统保证的。我国国标规定,电力系统正常频率偏差允许值为±0.2Hz,当系统容量较小时,偏差值可以放到±0.5Hz。
3.可靠性
可靠性即根据用电负荷的性质和突然中断其供电在政治或经济上造成损失和影响的程度,对用电设备提出的不允许中断供电的要求。(http://www.gdzrlj.com/版权所有)按照供电可靠性要求,用电负荷分为下列三级:
(1)一级负荷:突然停电将造成人身伤亡,或在经济上造成重大损失,或在政治上造成重大不良影响者。如重要交通和通信枢纽用电负荷、重点企业中的重大设备和连续生产线、政治和外事活动中心等。
(2)二级负荷:突然停电将在经济上造成较大损失,或在政治上造成不良影响者。如突然停电将造成主要设备损坏或大量产品报废或大量减产的工厂用电负荷,交通和通信枢纽用电负荷,大量人员集中的公共场所等。
(3)三级负荷:不属于一级和二级负荷者。
五、电气主接线方式
主接线图(亦称原理接线图)表示电能由电源分配给用户的主要电路,图中表示出所有的电气设备及其联接关系。
1、母线制
常用的母线制主要有三种:单母线制、单母线分段制和双母线制,工厂供电系统一般不采用双母线制。
1)单母线
单母线制如下图所示,一般用于只有一回进线的情况。
2)单母线分段制
六、电力系统的稳定
(1)电力系统的静态稳定是指电力系统受到小干扰后不发生非周期性失步,自动恢复到起始运行状态。
(2)电力系统的暂态稳定是指系统在某种运行方式下突然受到大的扰动后,经过一个机电暂态过程达到新的稳定运行状态或回到原来的稳定状态。
(3)电力系统的动态稳定是指电力系统受到干扰后不发生振幅不断增大的振荡而失步。主要有:电力系统的低频振荡、机电耦合的次同步振荡、同步电机的自激等。
(4)电力系统的电压稳定是指电力系统维持负荷电压于某一规定的运行极限之内的能力。它与电力系统中的电源配置、网络结构及运行方式、负荷特性等因素有关。当发生电压不稳定时,将导致电压崩溃,造成大面积停电。
(5)频率稳定是指电力系统维持系统频率与某一规定的运行极限内的能力。当频率低于某一临界频率,电源与负荷的平衡将遭到彻底破坏,一些机组相继退出运行,造成大面积停电,也就是频率崩溃。
七、电力系统的负荷
电力系统的负荷大致分为:同步电动机负荷;异步电动机负荷;电炉、电热负荷;整流负荷;照明用电负荷;网络损耗负荷等类型。
1)有功负荷的频率特性:
同(异)步电动机的有功负荷:与频率变化的关系比较复杂,与其所驱动的设备有关。
当所驱动的设备是:球磨机、切削机床、往复式水泵、压缩机、卷扬机等设备时,与频率的一次方成正比。
当所驱动的设备是:通风机、静水头阻力不大的循环水泵等设备时,与频率的三次方成正比。
当所驱动的设备是:静水头阻力很大的给水泵等设备时,与频率的高次方成正比。
电炉、电热;整流;照明用电设备的有功负荷:与频率变化基本上无关。
网络损耗的有功负荷:与频率的平方成正比。
2)有功负荷的电压特性:
同(异)步电动机的有功负荷:与电压基本上无关(异步电动机滑差变化很小)。
电炉、电热;整流;照明用电设备的有功负荷:与电压的平方成正比(其中:照明用电负荷与电压的1.6次方成正比,为简化计算,近似为平方关系)。
网络损耗的有功负荷:与电压的平方成反比(其中:变压器的铁损与电压的平方成正比,因所占比例很小,可忽略)。
3)无功负荷的电压特性:
异步电动机和变压器是系统中无功功率主要消耗者,决定着系统的无功负荷的电压特性。其无功损耗分为两部分:励磁无功功率与漏抗中消耗的无功功率。励磁无功功率随着电压的降低而减小,漏抗中的无功损耗与电压的平方成反比,随着电压的降低而增加。
输电线路中的无功损耗与电压的平方成反比,而充电功率却与电压的平方成正比。
照明、电阻、电炉等因为不消耗无功,所以没有无功负荷电压静态特性。
八、相关基础知识
潮流与短路
电力系统的基础部分。涉及到很多基本知识,对有功、无功、电压、频率等基本参数的认识,潮流计算、短路计算的原理,短路电流的影响,无功控制的过程等等。这部分,显然是后续学习的基础。
电力系统稳定
电力系统的精华部分,个人觉得。虽然这部分偏理论,而且实际工作中可能用的不多。但如果对稳定了解的不透彻,很难说对电力系统认识有多深。功角、电压、频率稳定的界定,静稳、暂稳、动稳的分析,小干扰、低频振荡、失步解列的影响因素等,这部分内容很多,值得静下心来好好学学。
保护与控制
偏实际应用的一部分。电机学的相关内容也包含在里面。保护的基本原理,距离、差动、高频保护的不同应用,自动重合闸的影响分析等等。至于电机和控制,理论性稍强些,但也是很多后续学习的基础。
电力电子在系统中的应用
比较新的一部分。大家都熟悉的柔性交直流:FACTS,VSC-HVDC等等。主要是也是应用型的学习,比如SVC、STATCOM、TCSC、UPFC等器件的原理,作用和对电网的影响等等。
过电压与绝缘
比较独立的一部分。涉及很多高压、绝缘的知识,上面已经有人总结的很好了。
新技术(智能电网、微网等)
前沿的部分。比如微网的优化控制策略、智能电网的体系、分布式电源下的主动配电网的发展等等,都是很有意思的内容。新能源相关的很多东西虽然不算新技术,也可以包含在这一部分。