10kV、35kV、110kV电压等级并网发电机中性点接地方式
时间:2023-03-11来源:佚名
|
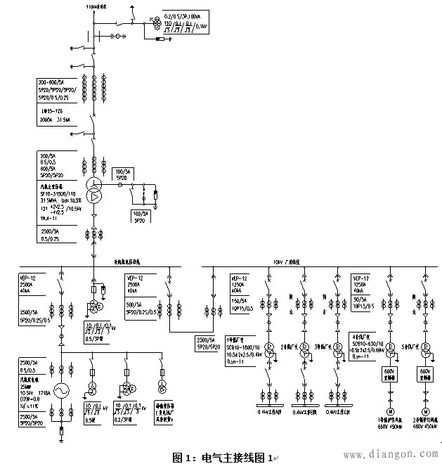
垃圾焚烧发电项目的电气主接线形式与电力接入系统密切相关,根据接入系统报告中确定的电厂并网的电压等级、并网回路数等,来确定厂内电气主接线。若是35(或110)kV并网,厂内35(或110)kV可采用单母线、单母线分段、变压器线路组接线。图1为某工程安装2台400t/d垃圾焚烧炉,配1台25MW汽轮发电机的电气主接线,发电机出口电压为10.5kV,汽轮发电机以发电机-变压器单元接线方式接入厂内110kV配电装置,110kV电压等级出线1回,110kV采用变压器线路组接线。发电机出口设断路器,厂用电分支由主变压器与该断路器之间引出。
![]() 发电机电压回路中的电容电流,包括发电机、主变和连接导体的电容电流。没有直配线和电容器,因此无此部分电容电流。10kV、25MW发电机定子线圈单相接地电容电流为0.92A,主变低压线圈的三相对地电容电流为0.1A。汽轮发电机引出铜母线每相20米至发电机小间开关柜,母线电容电流为0.06A,发电机小间开关柜至10kV配电装置及10kV配电装置至主变压器间的连接采用YJV-8.7/15kV 3x3(1x400)单芯电缆连接,电缆长度为450米,电缆电容电流为1.31A,10kV配电装置至各厂用变压器间的连接采用YJV-8.7/15kV 3x120三芯电缆连接,电缆长度为330米,电缆电容电流为0.36A。发电机电压回路总电容电流为2.75A,发电机单相接地故障电流小于允许值,发电机中性点采用不接地方式。由以上计算数据看出,发电机至主变压器间的连接电缆的电容电流占较大的比重,若主变与发电机的距离较远,此电缆长度较长且根数多,则发电机单相接地故障电流会大于允许值,当发电机内部发生单相接地故障不要求瞬时切机时,规程规定应采用消弧线圈接地方式,发电机内部发生单相接地故障要求瞬时切机时,宜采用高电阻接地方式。
10kV电压等级并网发电机中性点接地方式
35(或110)kV并网,厂内建有35(或110)kV升压站,主变将发电机与系统隔离,与发电机直接相联的10kV回路电容电流较小,且容易计算。若采用10kV并网,因发电机与并网变电站的10kV系统直接相联,供电部门往往不提供并网变电站的10kV系统情况,如10kV出线回路数、是架空还是电缆出线、10kV系统电容电流、10kV系统采用电阻接地还是消弧线圈补偿等,10kV系统电容电流可能会很大且是变化的,当发电机内部发生单相接地故障不要求瞬时切机时,应采用消弧线圈接地方式,发电机内部发生单相接地故障要求瞬时切机时,宜采用高电阻接地方式。图2为某工程安装3台225t/d垃圾焚烧炉,配2台7.5MW汽轮发电机的电气主接线,发电机出口电压为10.5kV,10.5kV采用单母线分段接线,每台发电机接入一段母线,电厂每段10.5kV母线出线1回,分别至并网变电站的两段10kV母线。正常运行时分段断路器打开,两回并网线路及两台发电机不允许并列运行。发电机出口设断路器,厂用电源分别引自两段10kV母线。
![]() 发电机电压回路中的电容电流,包括发电机、连接导体、电容器的电容电流,连接导体包括并网变电站的10kV线路的电容电流。经与供电部门了解,本项目并网变电站10kV为不接地系统,10kV架空出线约40km,电缆出线(包括并网线路)约8km。10kV系统电容电流约10A,当发电机内部发生
单相接地故障不要求瞬时切机时,应采用消弧线圈接地方式。
有些垃圾焚烧发电项目,并网变电站10kV为经消弧线圈接地系统,10kV线路的电容电流达几十安,消弧线圈补偿后故障点的残余电流也大于5A,大于发电机单相接地故障电流允许值,因此与此
10kV系统并网的发电机中性点也要设消弧线圈进行补偿,使故障点的残余电流在1A左右,两套消弧线圈同时动作需要协调好。
还有些垃圾焚烧发电项目,由于并网变电站10kV电缆出线越来越多,电容电流越来越大,10kV采用小电阻接地系统,单相接地故障电流达几百安,即使采用消弧线圈补偿,也很难保证发电机故障点残余电流不大于允许值,笔者认为与此10kV系统并网的发电机中性点采用不接地方式,发电机内部发生单相接地故障时应使保护瞬时切机,即使如此,也很难保证发电机的定子绕组绝缘不损坏。比较安全的做法是:在10kV并网出线上增加隔离变压器,将发电机与系统隔离,与发电机直接相联的10kV回路电容电流减小,且发电机不受并网变电站10kV出线回路的影响,对发电机的安全运行有利,但会增加隔离变压器的投资。由于规程上无规定,有些垃圾焚烧发电项目的投资方从节约变压器设备
及土建投资考虑,不愿增加隔离变压器。 |










