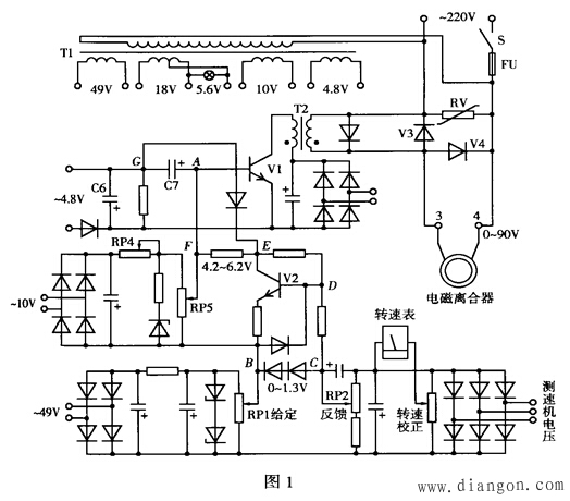
本文以JDlA型电磁调速电动机的控制器为例,介绍电磁调速电动机控制系统的若干故障现象、原因分析及检修方法。 电磁调速电动机故障大都发生在转速控制器和电磁离合器。常用的控制器有ZLK,ZJK,JZT及JDIA等系列产品,它们的原理结构大同小异,故障情节彼此相通。本文以JDlA型(图1)为例,对控制系统的故障检修进行剖析。
 1.合上电源开关S,熔断器FU熔断。说明负载侧有短路故障,具体部位根据FU熔断的快慢判断。 (1)接通电源,FU立即熔断。故障一般在控制器内,重点检查控制变压器T1初级绕组、压敏电阻RV、晶闸管V3及续流二极管V4。通常T1初级短路很少,多为V3、V4击穿短路或RV低阻放电所致。逐一拆下检测确认,用同型新品更换损坏件。 (2)接通电源,指示灯亮,调节RPl加励,FU即熔断。故障多在电磁离合器或 V4软击穿短路。故需卸开离合器连线,在端子3、4间接150W白炽灯做假负载试验。若故障依旧,即为V4软击穿短路;若调节正常,FU不熔断,故障在离合器励磁绕组。用万用表测量其直流电阻近于零或明显小于标称值。绕组损坏后,只能照原样重绕或更换新品。 2.启动电动机,合上S,调节RP1升速,离合器不转。说明励磁绕组无电流通过,原因为①给定移相触发环节有故障,控制器没有电压输出;②励磁回路开路。可用万用表测量端子3、4的直流电压判断。若无电压,故障在控制器内,若有电压且随RP1的调节而变化,故障在励磁回路。 (1)给定移相触发环节的检查。①测试各整流桥的直流工作电压,如正常,调节RP1、UCB应在0~1.3V,否则为电位器虚焊或动点接触不良。②检测V1、V2及V3有无变性损坏,电容C7是否完好或容量减退。③脉冲变压器T2有无开路、短路故障,有条件的用示波器观测T2次级的脉冲波形便可判断。T2损坏后可自行绕制修复,如JZT3型机,用φ0.16mm漆包线,初级绕100匝,次级绕200匝,用聚脂薄膜作级间绝缘并浸漆烘干,注意同名端不能接错。 (2)励磁回路的检查。查找励磁回路开路点,除测试励磁绕组是否断路或直流电阻过大外,还要注意检查电刷长度及其接触情况,各导线连接点有无松动、虚焊等隐患。 3.启动电动机,负载端即高速运转,不能调速。该故障可从两方面找原因。 (1)启动电动机,控制器未通电,输出轴即高速运转。因离合器未加励磁,输出轴却很快达到原动机的额定转速,说明离合器输入轴与输出轴之间发生“软机械”联动故障。拆开检查发现,离合器内转子与电枢之间的气隙已被灰尘填满挤紧。将灰尘清除干净,重装好开机正常。这是在多粉尘环境内工作的离合器比较容易发生的故障,要切实加强维护或采取局部防护净化措施。 (2)启动电动机,合上S,调节RP1无效,负载端始终高速运转。高速运转且不可调,一般为反馈系统有故障。因为当反馈很小或为零时,给定电压全部加到移相触发电路,V1导通时间加长,触发脉冲前移,V3导通角增大,输出电压及转速大幅上扬,造成调速系统不可控。先调节RP2加大反馈量,仍无效,再检查测速发电机电压是否正常,回路有无断线等。如速度反馈系统完好,则故障为给定移相触发环节的某些元件变性损坏。如RP1高端脱焊,V1的c、e极击穿或穿透电流增大,T2初次级击穿短路,V3正向转折自导通等。这些元件任一个出问题,都会使触发脉冲不受RP1的控制而造成输出电压(转速)居高不下。 4.转速可调,但达不到额定值,减小反馈量不起作用。通常可调范围在零与最高转速的1/3~2/3之间,再往上调转速不变或降为零。在端子3、4间接150W白炽灯做开环试验,故障依旧,证明控制器确有问题。考虑到系统能在相当范围内无级调速,判断控制电路及元器件基本正常,可能是由于某种原因改变了电路关键点的参数,使原整定的基准值产生偏差,限制了调速范围的扩展。 分析图1可知,随着给定值的增大,UCB升高,V2进一步导通,E点电位下降,由于A (F)点电位一定,故UAE增大。当UAG(UAG=UAE-0.7)高于电容C6的端电压UC6时,V1导通;到电源下一个正半周,C6又开始充电,当充到UC6>UAG时,V1截止。随着C6的充放电,V1处于截止、导通的循环状态,T2输出触发脉冲,控制V3的通断比。如果F点电位由于某种原因变低使V2的直流负载线下移,或因V2变性使工作点左偏,则在相同的给定值下,V2将比工作正常时更容易饱和,E点电位便不再与给定值的增大成比例下降,因而UAG最大值减小,V1导通时间缩短,T2输出脉冲后移,V3导通角减小,3、4端输出电压降低,速度提不上去。如果F点电位低于下限值,则认UAG<UC6,使V1与V3永远截止,3、4端无电压输出,离合器不转。同理,如果F点电位由于某种原因高于上限值,当RP1从某给定值再往上调时,将使UC6>UAG,V1始终处于饱和导通状态,T2无脉冲输出,V3永远截止,3、4端无电压输出,即使再增大给定值转速不升反而降为零。 对这种因工作点偏移造成失调的故障,通过重新统调即可解决问题。方法是:将RPl置最低位,分别调节RP4、RP5,使UFE约为4.2V;RPl置最高位置时,UFE略小于6.2V。故障排除。 5.运行中机械特性变软,带载能力下降,增大励磁电流无效。电磁调速电动机输出无力,说明离合器电磁转矩不足,主要原因是励磁绕组温度过高或存在匝间短路。增大励磁电流后,绕组温度持续升高,热态直流电阻不断增大,励磁电流增幅逐渐回落,机械特性继续变软,如此恶性循环,将使绕组严重过热而烧毁。存在匝间短路的绕组,更因高温和去磁的双重效应损坏更换。所以,运行中出现上述故障,切勿采用增大励磁解决问题,而应立即停机检查处理。励磁绕组温度过高的原因为①长期超载运行或散热不良;②违反开、停机操作规程,使励磁绕组在静止状态较长时间通电所致。 为了防止误操作,保护励磁绕组,可将控制器电源改由主回路接触器控制.从电路卜保证先开卞机后加励磁,主机断电励磁随之消失。对于容量较大的机组,可在励磁回路加装电流继电器KC作过载保护,其动作值按额定励磁电流的1.1~1.3倍整定,接线如图2所示。当励磁电流因故超限时,KC动作,使接触器KM释放,保护控制器和励磁绕组。该法还能预防误操作事故,如果违规先停主机,反馈电压消失,在同一给定值下,KC将过流动作,切断电源。
 6.转速可调,但有轻微晃动。转速晃动说明系统工作点不够稳定,主要原因有相关电位器接触不良,电路连接线松动虚焊,压敏电阻内部打火放电,励磁绕组极性接反等。经检查外部连线无松脱,将励磁绕组两根线对调故障依旧,判断故障在控制器内。打开机壳检查,压敏电阻正常,各环节工作电压稳定,电位器接触良好,最终查出图3(JDIA-40型控制器原理图的一小部分)中的R16一端虚焊,补焊后故障消失。Al是速度负反馈环节的运算放大器,R16虚焊造成反馈网络开始,其稳速精度下降,从而出现转速晃动。

|