1. 单电源进线的独立变电所主接线 对于三级负荷且负荷不太大的企业变电所常采用单电源进线. (1)一次侧单母线不分段、二次侧单母线分段主接线
 独立变电所单电源装二台变压器(配变)时采用一次侧单母线不分段、二次侧单母线 分段主接线。这种接线可靠性不高,适用于三级负荷。 (2)一次侧线路-变压器组接线、二次侧单母线不分段主接线
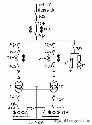
独立变电所单电源一台变压器时,采用一次侧线路—变压器组接线、二次侧单母线不分段主接线。这种接线比较简单,可靠性也不高,适用于三级负荷的小型变电所。 2. 双电源进线独立变电所主接线 双电源进线独立变电所的主接线一般采用一、二次侧单母线分段接线。这种接线适用于有一、二级负荷的企业,变电所有两台或两台以上变压器。 双回路电源进线高压侧采用单母线分段后,供电可靠较高,操作灵活方便,当电源进线采用一用一设备时,装备用电源自动投入装置,可提高供电可靠性。
|