阶段式电流保护的原理及评价
时间:2023-03-14来源:佚名
|
以下主要介绍对阶段式电流保护的原理及评价。
图1 阶段式电流保护的配合和实际动作时间的示意图
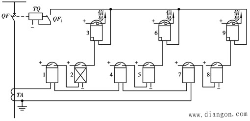
图2 具有电流速断、限时电流速断和过电流保护的单相原理接线图 A: 电流速断部分由继电器1-3组成,限时电流速断部分由继电器4-6组成,过电流部分则由继电器7-9组成。 |
|
以下主要介绍对阶段式电流保护的原理及评价。
图1 阶段式电流保护的配合和实际动作时间的示意图
图2 具有电流速断、限时电流速断和过电流保护的单相原理接线图 A: 电流速断部分由继电器1-3组成,限时电流速断部分由继电器4-6组成,过电流部分则由继电器7-9组成。 |






