电力变压器的故障与保护
时间:2023-03-15来源:佚名
1.故障油箱内部故障:绕组的相间短路、绕组的匝间短路、直接接地系统侧绕组的接地短路。 油箱外部故障:油箱外部绝缘套管、 引出线上发生相间短路或一相碰接变压器的箱壳(或称直接接地短路)。 2.不正常运行(异常运行)变压器的异常工作状态有:过负荷、由外部短路引起的过电流、油箱漏油引起的油位下降、外部接地短路引起中性点过电压、绕组过电压、频率降低引起的过励磁、变压器油温升高和冷却系统故障等。 对于变压器故障应该动作于跳闸,不正常工况时应该发出信号。 3.保护配置(1)变压器的电流速断保护 变压器的电流速断保护见图1。与瓦斯保护互相配合,可以保护变压器内部故障和电源侧套管及引出线上全部故障。
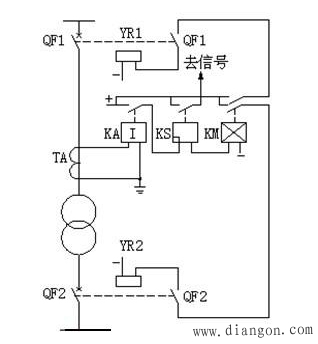
图1 变压器的电流速断保护 动作电流的整定:两者取大者 1)按躲过变压器负荷侧母线上短路时流过保护的最大短路电流。 2)躲过变压器空载投入时的励磁涌流。 (2)瓦斯保护 对于油箱内部故障及油面的降低而设置的。 原理:油箱内故障产生气体或油流,使气体继电器动作。 重瓦斯保护动作于跳闸(变压器两侧的断路器);轻瓦斯保护动作于信号。 瓦斯保护见图2。
图2 变压器瓦斯保护 (3)差动保护 主要保护变压器的内部故障(但不能保护全部,如油面降低和绕组匝间短路)。 原理:基于比较变压器各侧的电流大小和相位的原理构成的。 整定原则: 1)应躲过保护范围外部短路时的最大不平衡电流。 2)应躲开变压器的最大负荷电流,两者取大者 (4)其它保护 过电流保护、零序电流保护、过励磁保护等。 |








