电子镇流器荧光与声光控制灯的工作原理
|
1.认识电子镇流器荧光灯
图1 电子镇流器荧光灯电路 荧光灯不亮:经检测,电源与灯管均无断路故障。确定故障部位在脉冲振荡电路与串联谐振电路。如图1所示,重点检测VD8,VD9,VT1,C6,VT2,C9,C10,PTC等元件,得C6电压接近20V,拆下VD9,测其电阻为无穷大,判断其已开路,更换VD9后,电子荧光灯工作恢复正常。 检修时,C6的电压若低于32V,则VT1、VT2很可能击穿。拆下灯管,可用万用表的高阻档测C9是否断路或短路。2.电子镇流器荧光灯的工作原理与维修 重点理解电源、启振电路、脉冲振荡电路、串联谐振电路的工作原理。 (1)电源 如图1所示,C1、C2、L1是一高频滤波电路,防止杂波对电网中其他电器产生干扰。VD1—VD4及C3、C4、VD5—VD7组成的是一整流滤波电路,输出的是220V的直流电压。 (2)起振电路 R1、C6、VD9组成一振荡触发电路。C6经VD8充电达到32V左右时,VD9导通,使VT2导通。 (3)脉冲振荡电路 VT2导通时,电流经灯丝、PTC元件、L2、L1、VT2和R5,对C9充电。 (4)串联谐振电路 高频脉冲振荡电路的作用有: 1、加热灯丝 2、使PTC元件发热,达到居里点,其电阻升至10M 3、激发串联谐振,点燃灯管。 4、声光控制灯的安装
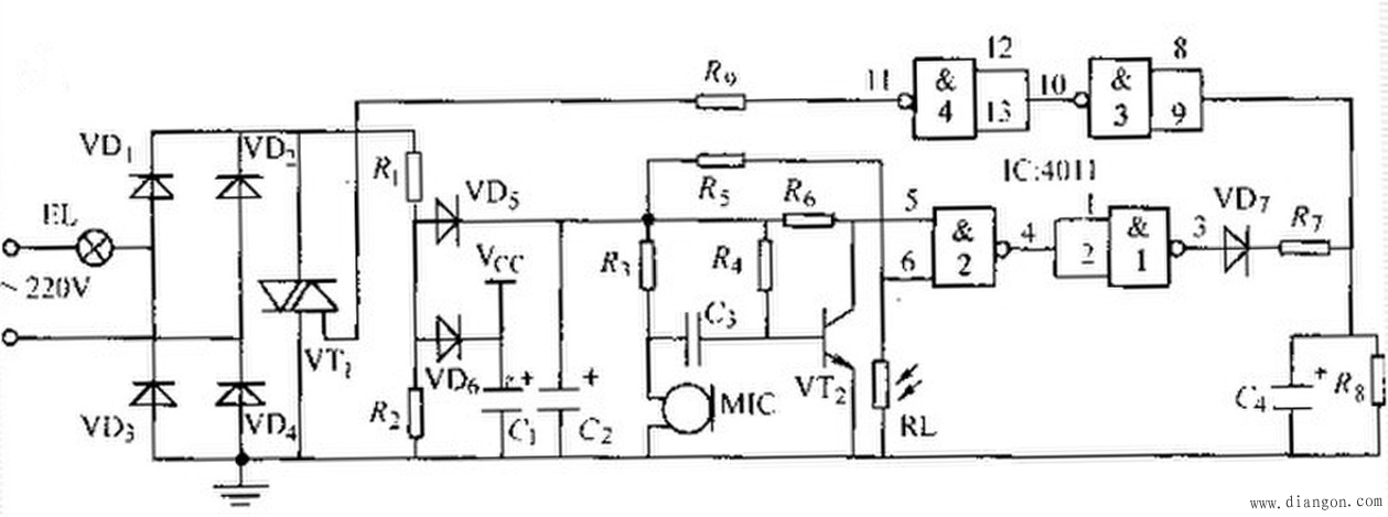
图2 声光控制灯电路 声光控制灯的工作原理:光线充足时,光敏二极管VD3为低阻态,使IC555集成块的4脚为低电位,IC被强制复位。此时不管有无声音,电路都还会产生触发脉冲使晶闸管VT1导通,使EL点亮。无光照时,VD3呈高阻态,IC4脚为高电平,复位消除。当有声音时,声电转换器M就会产生一个电信号,该信号经三极管VT2放大后传至IC2脚,并由3脚输出一脉冲触发信号使VT1导通点亮灯EL。同时C3被充电。当声音信号消失时,整个电路处于暂稳态。C3充电至IC6脚的惑值电压时,C3就通过IC7脚放电,使整个电路又恢复到初始状态,灯EL熄灭。电路图如2所示。 |

左右,相当于开路。 








