逆无功原理发电机失磁保护
|
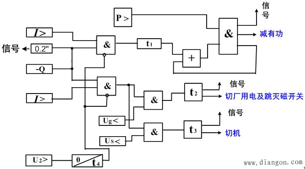
采用无功判据和过电流判据,以及其它辅助判据,能区分失磁与短路、系统振荡、TV断线等。并监视失磁过程中机组的状态、系统的状态。 1.保护构成原理 逆无功原理的失磁保护主判据是逆无功(-Q)和定子过电流(I>)。失磁的危害判据有系统低电压(Us<)和机端低电压(UG<),用来判别发电机失磁对系统及对厂用电的影响。另外,为减少发电机失磁运行时的危害程度,采用发电机有功功率判据(P>)。 逆无功原理失磁保护输入量有:机端三相电压、发电机三相电流及主变高压侧三相电压(或某一相间电压)。 2.逻辑框图 逆无功原理失磁保护的逻辑框图如下图所示。
图中 发电机失磁后,无功倒流,定子过流。此时,逆无功判据、定子过负荷判据、定子过电流判据动作。 由上图可以看出:逆无功判据及过负荷判据动作后,启动时间t1开始计时。此时,若发电机的有功功率较大,保护发出减有功指令,自动减小发电机有功功率。 发电机失磁后,若逆无功判据、过电流判据及机端低电压判据均动作,则经延时t2发出切换厂用电及跳灭磁开关的命令。 若发电机失磁危及电力系统的稳定性,此时,逆无功判据、定子过电流判据及系统低电压判据同时动作,经延时t3后发出切机命令。 当系统发生故障时,短时会出现负序电压,负序电压判据动作,闭锁失磁保护,且在故障切除后,失磁保护仍被闭锁t4时间,以确保故障切除后系统短时振荡时保护不会误动。 3.辅助判据和闭锁措施 以静稳定边界或异步边界作为判据的失磁阻抗继电器能够鉴别正常运行与失磁故障。但是,在发电机外部短路、系统振荡、长线路充电、自同期并列以及电压回路断线等,失磁继电器可能误功作。因此,必须利用其他特征量作为辅助判据。增设辅助元件,才能保证保护的选择性。 ①当发电机失磁时,励磁电压要下降。在外部短路、系统振荡过程中,励磁直流电压不会下降,反而因为强行励磁作用而上升。但是,在系统振荡、外部短路的过程中,励磁回路会出现交变分量电压,它叠加于直流电压之上使励磁回路电压有时过零。此外在失磁后的异步运行过程中,励磁回路还会产生较大的感应电压。由此可见,励磁电压是一个多变的参数,通常把它的变化作为失磁保护的辅助判据。 ②发生失磁故障时,三相定子回路的电压、电流是对称的、没有负序分量,在短路或由短路引起振荡的过程中,总会短时或整个过程中出现负序分量。因此,可以利用负序分量作为辅助判据,防止失磁保护在短路或短路伴随振荡的过程中误动。 ③系统振荡过程中,机端测量阻抗的轨迹只可能短时穿过失磁继电器的动作区,而不会长时间停留在动作区内。因此失磁保护带有延时可以躲过振荡的影响。 4.失磁保护的构成方式 失磁保护应能正确反应发电机的失磁故障,而在发电机外部故障、电力系统振荡、发电机自同步并列以及发电机低励磁运行时均不误动。根据发电机容量和励磁方式的不同,失磁保护的方式有如下两种。 ①对于容量在100MW以下的带直流励磁机的水轮发电机和不允许失磁运行的汽轮发电机,一般是利用转子回路励磁开关的辅助触点连锁跳开发电机的断路器。这种失磁保护只能反应由于励磁开关跳开所引起的失磁,因此是不完善的。 ②对于容量在100MW以上的发电机和采用半导体励磁的发电机,一般采用根据发电机失磁后定子回路参数变化的特点构成失磁保护。 |









