PLC控制电动机顺序启动编程实例
时间:2023-03-15来源:佚名
|
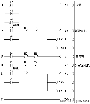
1. 控制要求 某控制系统有 3 台电机,当按下起动按钮 SB1 时,润滑电机起动;运行 10s 后,主电机起动;运行 20s 后,冷却泵电机起动。当按下停止按钮 SB2 时,主电机立即停止;主电机停 5s 后,冷却泵电机停;冷却泵电机停 5s 后,润滑电机停。当任一电机过载时, 3 台电机全停。 2. I/O 分配 输入信号:起动 SB1 - X0 ; 停止 SB2 - X1 ; 第一台电机的过载保护- X2 (接常闭触点); 第二台电机的过载保护- X3 (接常闭触点); 第三台电机的过载保护- X4 (接常闭触点)。 输出信号:润滑电机- Y0 ; 主电机- Y1 ; 冷却泵电机- Y2 。 3. 程序设计
图 电动机顺序起动、逆序停止程序 |






