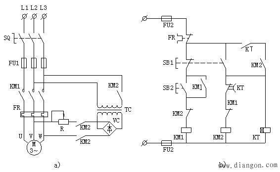
时间原则控制的单向能耗制动线路
时间:2023-03-15来源:佚名
|
所谓能耗制动,就是在电动机切断三相交流电源的同时,在定子绕组中通入直流电流,利用电磁感应电流与静止磁场作用产生电磁制动转矩实现制动。
按下SB1的同时,接触器线圈KM2和时间继电器线圈KT同时通电吸合,并通过动合辅助触头KM2、KT自锁。主电路中3个KM2主触头全部闭合,从L2、L3引入的两相交流电源通过变压器TC引入桥式整流电路的输入端,经整流后输出端的直流电加载到了定子绕组的V、W相,通过感应作用在电动机转子绕组中产生制动转矩,抵消电动机定子绕组断电后的惯性转矩,使电动机快速降速。 |








