低压断路器结构与选用
时间:2023-03-15来源:佚名
|
低压断路器又称自动开关、空气开关,不但能用于正常情况时不频繁接通和断开电路,而且当电路中出现过载、短路以及失压等故障时,能自动切断故障电路,有效地保护串接在后面的电气设备,因此在电气控制线路中使用广泛。
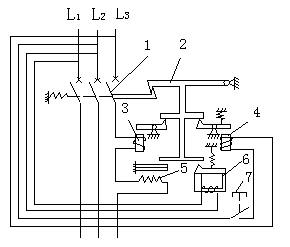
低压断路器结构低压断路器结构示意图中主触头1由操作机构手动或电动合闸,在合闸位置上自由脱扣机构2将主触头锁扣在闭合状态。电气控制线路正常工作时,过电流脱扣器3线圈所产生吸力不能将上方的摆杆吸合,电气控制线路中出现短路故障,短路过电流使过电流脱扣器线圈吸力增加,将线圈上方的摆杆式衔铁吸合使之绕支点逆时针转动,自由脱扣机构上升并和主触头脱扣,主触头在拉簧作用下左移分断电路。
电气控制线路中出现过载故障时,热脱扣器5的线圈因发热对上方的双金属片进行加热,因双金属片的下层金属材料的线胀系数大于上层,加热后双金属片产生上翘,推动自由脱扣机构上升而使主触头脱扣分断电路。 电气控制线路中出现失压现象时,失压脱扣器件6线圈的吸力减少而不能吸合上方的衔铁,从而使衔铁上升导致自由脱扣机构随之上升,主触头脱扣而分断电路。 分励脱扣器4则作为远程控制分断电路用,受按钮7控制,合上远地的按钮,则分励脱扣器线圈吸合上方的摆杆式衔铁,自由脱扣机构上升,使主触头分断电路。 低压断路器在电气原理图中的图形文字符号见图。
低压断路器选用低压断路器的额定电流和额定电压应不低于电气控制线路中设备正常工作电流和工作电压,极限通断能力应不低于电路的最大短路电流,欠电压脱扣器的额定电压应等于电气控制线路的额定电压,过电流脱扣器的额定电流应不低于电气控制线路的最大负载电流。 |









