电动阀门装置的结构与工作原理
时间:2023-03-17来源:佚名
|
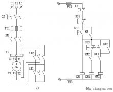
电动阀门装置,用来控制阀门的开启、关闭与中间暂停。适用于闸阀、截止阀、球阀等,它可以准确地按控制指令动作,是对阀门实现远控、集控和自动控制的驱动装置。 电动阀门装置由六个部分组成,即电机、减速器、控制机构、手-电动切换机构、手轮部件及电气部分。 |
|
电动阀门装置,用来控制阀门的开启、关闭与中间暂停。适用于闸阀、截止阀、球阀等,它可以准确地按控制指令动作,是对阀门实现远控、集控和自动控制的驱动装置。 电动阀门装置由六个部分组成,即电机、减速器、控制机构、手-电动切换机构、手轮部件及电气部分。 |





