三相绕线式异步电动机的启动控制方式与工作原理
|
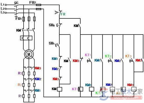
有关三相绕线式异步电动机的启动的控制方式,三相绕线式异步电动机的启动控制的原理,分为绕线式异步电动机转子串电阻启动、转子回路串接频敏变阻器启动控制两种。 三相绕线式异步电动机的启动控制绕线式异步电动机与鼠笼式异步电动机的主要区别: 绕线式异步电动机的转子采用三相对称绕组,启动时通常采用转子串电阻启动,或采用频敏变阻器启动。 一、绕线式异步电动机转子串电阻启动 1、绕线式异步电动机转子串电阻启动的方法 启动时,在绕线式异步电动机的转子回路中串入合适的三相对称电阻,如果正确选取电阻器的电阻值,使转子回路的总电阻值R2=X20,由前面分析可知,此时Sm=1,即最大转矩产生在电动机启动瞬间,从而缩短起动时间,达到减小启动电流增大启动转矩的目的。 随着电动机转速的升高,可变电阻逐级减小。启动完毕后,可变电阻减小到零,转子绕组被直接短接,电动机便在额定状态下运行。 优点:不仅能够减少启动电流,而且能使启动转矩保持较大范围,故在需要重载启动的设备如桥式起重机、卷扬机、龙门吊车等场合被广泛采用。 缺点:所需的启动设备较多,一部分能量消耗在启动电阻,而且启动级数较少。 2、绕线式异步电动机转子串电阻启动的控制线路 串接在三相转子回路的启动电阻,一般接成星形。 利用时间继电器控制电阻自动切除,即转子回路三段启动电阻的短接是依靠KT1、KT2、KT3三个时间继电器及KM1、KM2、KM3三个接触器的相互配合来实现。
图2-70绕线式异步电动机转子串电阻控制线路 线路工作原理:
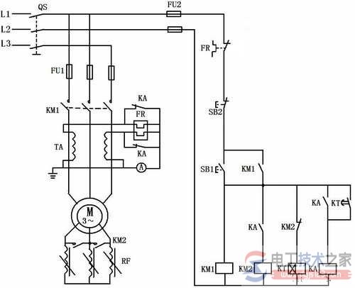
与启动按钮SBl串接的接触器KMl、KM2、和KM3常闭辅助触头的作用是保证电动机在转子绕组中接入全部外加电阻的条件下才能启动。 如果接触器KMl、KM2、和KM3中任何—个触头因熔焊或机械故障而没有释放时,启动电阻就没有被全部接入转子绕组中,从而使启动电流超过规定的值。 把KMl、KM2和KM3的常闭触头与SBl串接在一起,就可避免这种现象的发生,因三个接触器中只要有一个触头没有恢复闭合,电动机就不可能接通电源直接启动。 二、转子回路串接频敏变阻器启动控制 绕线式异步电动机转子绕组串接电阻的启动方法:若想获得良好的启动特性,一般需要较多的启动级数,所用电器多,控制线路复杂,设备投资大,维修不便,同时由于逐级切除电阻,会产生一定的机械冲击力。 在工矿企业中广泛采用频敏变阻器代替启动电阻,来控制绕线式异步三动机的启动。来自:电工技术之家 频敏变阻器是一种阻抗值随频率明显变化(敏感于频率)、静止的无触点电磁元件,它实质上是一个铁心损耗非常大的三相电抗器。在电动机启动时,将频敏变阻器串接在转子绕组中,由于频敏变阻器的等值阻抗随转子电流频率减小而减小,从而达到自动变阻的目的,因此只需要用一级频敏变阻器就可以平稳地把电动机启动起来。 串接频敏变阻器启动的不足之处:由于有电感存在,使功率因数较低,启动转矩并不很大。 因此,当绕线式异步电动机在轻载启动时,采用频敏变阻器法启动优点较明显,如重载启动,一般采用串电阻启动。 1、串接频敏变阻器启动的控制线路 如图所示为转子绕组串接频敏变阻器的启动控制线路。串接频敏变阻器启动过程中,中间继电器KA未得电,KA的两对常闭触头将热继电器FR的热元件短接,以免因启动过程较长,而使热继电器过热产生误动作。启动结束后,中间继电器KA才得电动作,其两对常闭触头分断,FR的热元件便接入主电路工作。图中TA为电流互感器,其作用是将主电路中的大电流变成小电流,串入热继电器的热元件反映过载程度。
图 转子回路串接频敏变阻器启动 2、串接频敏变阻器启动的控制线路的工作原理 线路工作原理,如图:
|












