三相异步电动机的制动控制类型:机械制动与电气制动
|
有关三相异步电动机的两种制动控制类型,分类机械制动与电气制动,反接制动的方法、反接制动的控制线路、能耗制动的方法与控制线路,以及回馈制动(又称发电制动、再生制动)的方法。 三相异步电动机的制动控制类型电动机制动:为电动机一个与转动方向相反的转矩使它迅速停转(或限制其转速)。 制动方法分为:机械制动与电气制动。 1、机械制动:利用机械装置使电动机断开电源后迅速停转的方法叫机械制动。机械制动常用的方法有:电磁抱闸和电磁离合器制动。 2、电气制动:电动机产生一个和转子转速方向相反的电磁转矩,使电动机的转速迅速下降。三相交流异步电动机常用的电气制动方法有能耗制动、反接制动和回馈制动。 一、电动机的反接制动 1、反接制动的方法 异步电动机反接制动有两种,一种是在负载转矩作用下使电动机反转的倒拉反转反接制动,这种方法不能准确停车。另一种是依靠改变三相异步电动机定子绕组中三相电源的相序产生制动力矩,迫使电动机迅速停转的方法。 反接制动的优点:制动力强,制动迅速。缺点是:制动准确性差,制动过程中冲击强烈,易损坏传动零件,制动能量消耗大,不宜经常制动。因此反接制动一般适用于制动要求迅速、系统惯性较大,不经常启动与制动的场合。 2、速度继电器(文字符号KS) 速度继电器是依靠速度大小使继电器动作与否的信号,配合接触器实现对电动机的反接制动,故速度继电器又称为反接制动继电器。感应式速度继电器是靠电磁感应原理实现触头动作的。 从结构上看,与交流电机类似,速度继电器主要由定子、转子和触头三部分组成。定子的结构与笼型异步电动机相似,是一个笼型空心圆环,有硅钢片冲压而成,并装有笼型绕组。转子是一个圆柱形永久磁铁。
速度继电器的结构原理图
速度继电器的符号 速度继电器的轴与电动机的轴相连接。转子固定在轴上,定子与轴同心。当电动机转动时,速度继电器的转子随之转动,绕组切割磁场产生感应电动势和电流,此电流和永久磁铁的磁场作用产生转矩,使定子向轴的转动方向偏摆,通过定子柄拨动触头,使常闭触头断开、常开触头闭合。 当电动机转速下降到接近零时,转矩减小,定子柄在弹簧力的作用下恢复原位,触头也复原。 常用的感应式速度继电器有JY1和JFZ0系列。JY1系列能在3000r/min的转速下可靠工作。JFZ0型触头动作速度不受定子柄偏转快慢的影响,触头改用微动开关。 一般情况下,速度继电器的触头在转速达到120r/min以上时能动作,当转速低于100r/min左右时触头复位。 3、反接制动的控制线路
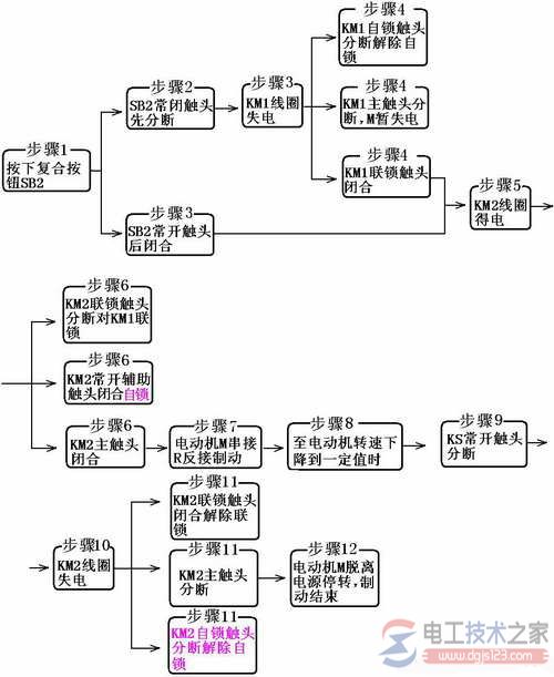
单向启动反接制动控制线路 当电动机正常运转需制动时,将三相电源相序切换,然后在电动机转速接近零时将电源及时切掉。控制电路是采用速度继电器来判断电动机的零速点并及时切断三相电源的。速度继电器KS的转子与电动机的轴相连,当电动机正常运转时,速度继电器的常开触头闭合,当电动机停车转速接近零时,KS的常开触头断开,切断接触器的线圈电路。 反接制动控制线路工作原理分析: (1)单向启动:
(2)反接制动:
(a)单向启动
(b)反接制动原理示意图1
(c)反接制动原理示意图2 单向启动反接制动控制线路原理示意图 (a)单向启动(b)反接制动原理示意图1(c)反接制动原理示意图2 二、电动机的能耗制动 当电动机切断交流电源后,立即在定子绕组的任意二相中通入直流电,迫使电动机迅速停转的方法叫能耗制动。 1、能耗制动的方法 先断开电源开关,切断电动机的交流电源,这时转子仍沿原方向惯性运转;随后向电动机两相定子绕组通入直流电,使定子中产生一个恒定的静止磁场,这样作惯性运转的转子因切割磁力线而在转子绕组中产生感应电流,又因受到静止磁场的作用,产生电磁转矩,正好与电动机的转向相反,使电动机受制动迅速停转。由于这种制动方法是在定子绕组中通入直流电以消耗转子惯性运转的动能来进行制动的,所以称为能耗制动。 能耗制动的优点是制动准确、平稳,且能量消耗较小。缺点是需附加直流电源装置,设备费用较高,制动力较弱,在低速时制动力矩小。所以,能耗制动一般用于要求制动准确、平稳的场合。 2、能耗制动控制线路 对于10KW以上容量较大的电动机,多采用有变压器全波整流能耗制动控制线路。(电工技术之家 www.gdzrlj.com)如图2-74所示为有变压器全波整流单向启动能耗制动控制线路,该线路利用时间继电器来进行自动控制。其中直流电源由单相桥式整流器VC供给,TC是整流变压器,电阻R是用来调节直流电流的,从而调节制动强度。
单向启动能耗制动控制线路 线路工作原理:
(1)单向启动运转:
(2)能耗制动停转: 三、电动机的回馈制动(又称发电制动、再生制动) 这种制动方法主要用在起重机械和多速异步电动机上。 当起重机在高处开始下放重物时,电动机转速n小于同步转速n1,这时电动机处于电动运行状态,但由于重力的作用,在重物的下放过程中,会使电动机的转速n大于同步转速n1,这时电动机处于发电运行状态,转子相对于旋转磁场切割磁力线的运动方向会发生改变,其转子电流和电磁转矩的方向都与电动运行时相反,电磁力矩变为制动力矩,从而限制了重物的下降速度,不致于重物下降得过快,保证了设备和人身安全。 对多速电动机变速时,如使电动机由二级变为四级时,定子旋转磁场的同步转速n1由3000转/分变为1500转/分,而转子由于惯性仍以原来的转速n(接近3000转/分)旋转,此时n>n1,电动机产生发电制动作用。 发电制动是一种比较经济的制动方法。制动时不需改变线路即可从电动运行状态自动地转入发电制动状态,把机械能转换成电能再回馈到电网,节能效果显著。缺点是应用范围较窄,仅当电动机转速大于同步转速时才能实现发电制动。 |


















