三相异步电动机的制动控制电路:反接制动控制电路与能耗制动控制电路
|
有关三相异步电动机的制动控制的二种电路,分为反接制动控制电路与能耗制动控制电路,三相异步电动机的制动方法:机械制动和电气制动,需要的朋友参考下。 三相异步电动机的制动控制电路交流异步电动机定子绕组脱离电源后,由于系统惯性作用,转子需经一段时间才能停止转动,这往往不满足某些机械的工艺要求,也影响生产效率的提高,并造成运动部件停位不准,工作不安全,因此应对拖动电动机采取有效的制动措施。 三相异步电动机的制动方法:机械制动和电气制动。其中电气制动方法又包括反接制动、能耗制动、发电制动等。 1、反接制动控制电路 反接制动是利用改变电动机电源相序,使定子绕组产生的旋转磁场与转子旋转方向相反,因而产生制动力矩的一种制动方法。应注意的是,当电动机转速接近零时,必须立即断开电源,否则电动机会反向旋转。 另外,由于反接制动电流较大,制动时需在定子回路中串入电阻以限制制动电流。反接制动电阻的接法有两种:对称电阻接法和不对称电阻接法,如下图所示。一般制动电阻采用对称接法,即三相分别串接相同的制动电阻。
图1 三相异步电动机反接制动电阻接法
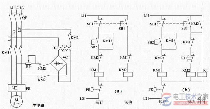
图2 电动机单向反接制动控制线路 2、能耗制动控制电路 能耗制动控制电路:三相异步电动机能耗制动时,切断定子绕组的交流电源后,(电工天下 www.gdzrlj.com)在定于绕组任意两相通入直流电流形成一固定磁场,与旋转着的转子中的感应电流相互作用产生制动力矩。制动结束必须及时切除直流电源。
图3 能耗制动控制电路 控制电路(a):手动控制:停车时按下SB1按钮,制动结束时放开。电路简单,操作不便。 控制电路(b):根据电动机带负载制动过程时间长短设定时间继电器KT的定时值,实现制动过程的自动控制。能耗制动控制电路特点: 制动作用强弱与通入直流电流的大小和电动机的转速有关,在同样的转速下电流越大制动作用越强,电流一定时转速越高制动力矩越大。一般取直流电流为电动机空载电流的3~4倍,过大会使定子过热。 可调节整流器输出端的可变电阻RP,得到合适的制动电流。 |









