电动机接线图大全
时间:2022-12-11来源:佚名
|
分享一些实用的电动机接线图,包括直接启动控制线路,直接启动延时停止线路,控制电机正反转的电路,时间继电器控制双速电机的电路接线图等。 电动机接线图1、直接启动控制线路
按下启动按钮,KM线圈得电,KM常开辅助触点自锁,绿灯亮,电机运行; 按下停止按钮,KM线圈失点,辅助触点复位,红灯亮,电机停止。 2、直接启动,延时停止
通过时间继电器作用,延时使回路断开。 3、控制电机正反转
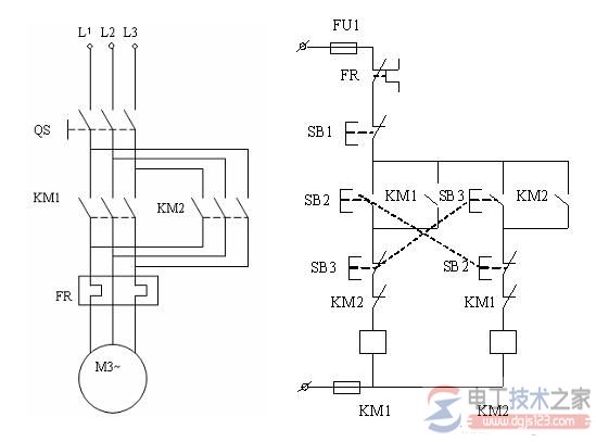
使用双重互锁,采用复合按钮和2个接触器。 将2个接触器的常闭辅助触点相互串联在对方回路中,安全方便,避免了短路的发生~ 4、顺停、逆停循环
5、电机轮流循环启动
6、三台电机轮流循环
7、单按钮控制电机启动停止
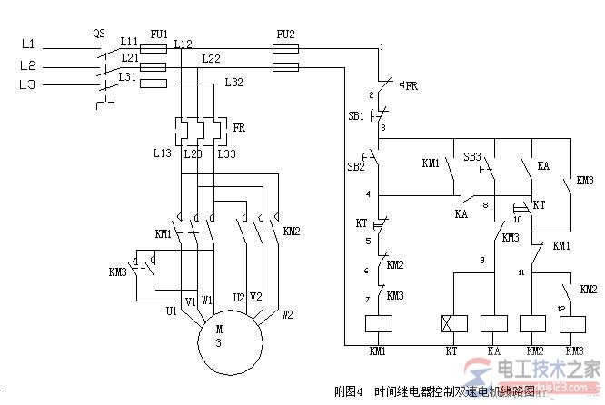
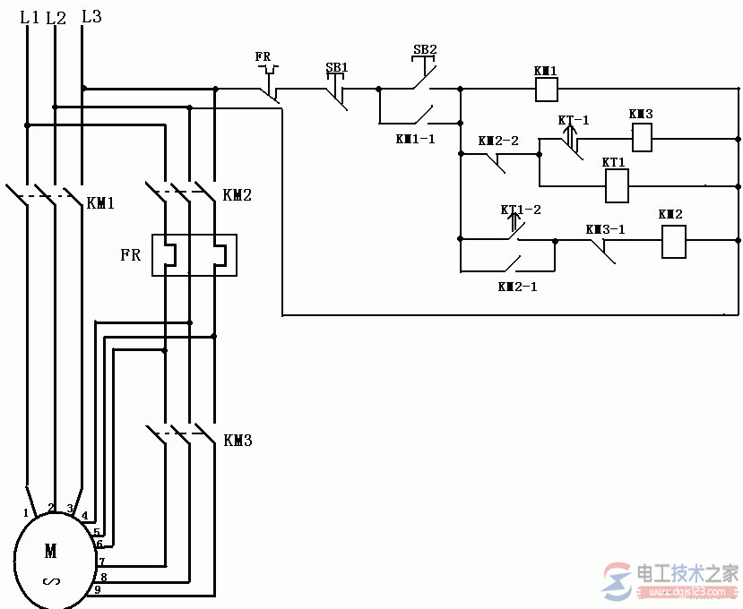
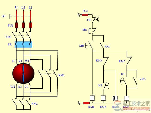
8、时间继电器控制双速电机
9、定子串电阻降压启动
这个不太常用! 10、延边三角形降压启动
这个知道即可。 11、星三角降压启动
照片名称:星三角降压启动实物接线图
照片名称:星三角
照片名称:星三角启动控制线路图
照片名称:星三角 (这个很重要,也和简单,也很实用的降压启动,一般电机大于7.5千瓦,为了保护电压网就应该采取降压的方式。) 12、自耦降压
|























