三相异步电动机正反转控制电路实现过程原理剖析
|
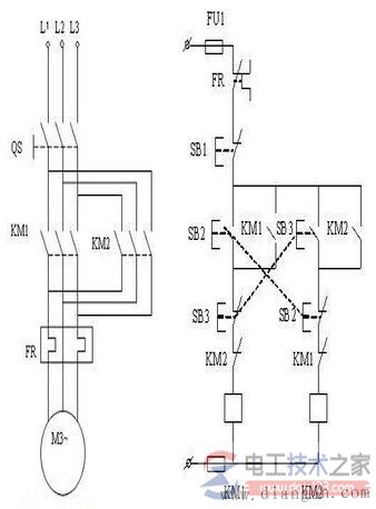
三相异步电动机正反转控制电路实现过程原理剖析 电动机的转动控制,如何实现电动机的正反转,只要将接至电动机三相电源进线中的任意两相对调接线,即可实现三相异步电动机反转。 接触器联锁的正反转控制线路,如图所示:
当接触器KM1的三对主触头接通时,三相电源的相序按U─V─W接入电动机。当接触器KM1的三对主触头断开,接触器KM2的三对主触头接通时,三相电源的相序按W─V─U接入电动机,电动机就向相反方向转动。电路要求接触器KM1和接触器KM2不能同时接通电源,否则它们的主触头将同时闭合,造成U、W两相电源短路。 为此在KM1和KM2线圈各自支路中相互串联对方的一对辅助常闭触头,以保证接触器KM1和KM2不会同时接通电源,KM1和KM2的这两对辅助常闭触头在线路中所起的作用称为联锁或互锁作用,这两对辅助常闭触头就叫联锁或互锁触头。 正向启动过程:按下起动按钮SB2,接触器KM1线圈通电,与SB2并联的KM1的辅助常开触点闭合,以保证KMl线圈持续通电,串联在电动机回路中的KM1的主触点持续闭合,电动机连续正向运转。 停止过程:按下停止按钮SB1,接触器KMl线圈断电,与SB2并联的KM1的辅助触点断开,以保证KMl线圈持续失电,串联在电动机回路中的KMl的主触点持续断开,切断电动机定子电源,电动机停转。 反向起动过程:按下起动按钮SB3,接触器KM2线圈通电,与SB3并联的KM2的辅助常开触点闭合,以保证KM2线圈持续通电,串联在电动机回路中的KM2的主触点持续闭合,电动机连续反向运转。 对于这种控制线路,当要改变电动机的转向时,就必须先按停止按钮SB1,再按反转按钮SB3,才能使电机反转。如果不先按SB1,而是直接按SB3,电动机是不会反转的。 猜你喜欢:
|









