电动机正反转控制原理及正反转启动方式【多图】
时间:2022-12-11来源:佚名
|
电动机正反转控制原理及正反转启动方式(多图) 1.正反转电动机控制原理图(基本)
电动机正向转动的工作方式 电动机反向转动的工作方式
电动机的正反转控制线路的主电路
简单过程:按下SBF→电机正转→按下SB1→电机停转→按下SBR→电机反转 2.正反转电动机控制原理图(互锁)
说明:正转时,其接触器常闭接点切断反转控制回路,SBR不起作用;反之亦然。从而避免两接触器同时工作造成主回路短路,有效地解决了方案1控制方式的问题 3.正反转电动机控制原理图(双重互锁)
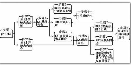
说明:此图和方案2(正反转电动机控制原理图(互锁) 的区别在于正反转启动按钮均采用复合按钮,在正转控制回路中再增加了反转启动控制按钮的常闭接点,在反转控制回路中再增加了正转启动控制按钮的常闭接点。称之为双重互锁:机械互锁和电气互锁。 分析: 双重联锁的正反转控制线路 线路的工作原理分析如下:1.正转控制:
2.反转控制:
电动机的正转启动示意图(双重联锁的正反转控制线路)
电动机的反转启动示意图(双重联锁的正反转控制线路) |



















