一例过流保护的自恢复电路图
时间:2023-01-12来源:佚名
|
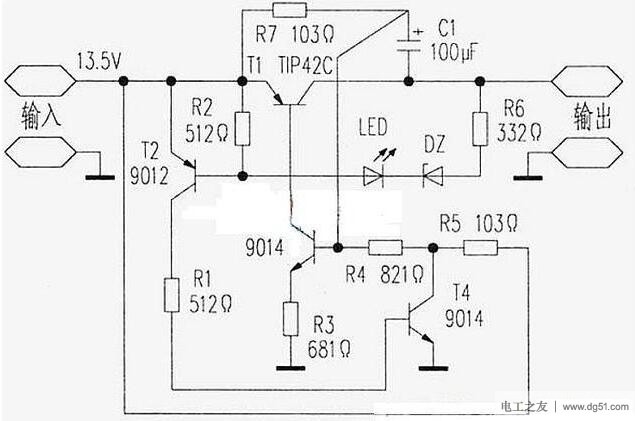
以下是一个具有自恢复功能的过流保护电路,无电流取样的过流保护电路,具有短路点撤除后能自动恢复输出的特点,保护时较工作时电流小很多,即使长时间短路,也不会损坏电源,电路如图。
工作原理: 电路正常时,T3饱和,T1工作在导通状态,T1的C、E两端电压较低,稳压管不能导通,故T2截止,电源输出正常。 |
|
以下是一个具有自恢复功能的过流保护电路,无电流取样的过流保护电路,具有短路点撤除后能自动恢复输出的特点,保护时较工作时电流小很多,即使长时间短路,也不会损坏电源,电路如图。
工作原理: 电路正常时,T3饱和,T1工作在导通状态,T1的C、E两端电压较低,稳压管不能导通,故T2截止,电源输出正常。 |









