之前分享了台达PLC一键启动梯形图编写(https://www.gdzrlj.com/m430971.html),大家纷纷要求看看其他品牌的一键程序编写,我这是应大家要求开始分享其他品牌一键启停梯形图。 整理了以前项目中用的一些编程技巧,我首先分享欧姆龙的一键启动,我使用欧姆龙plc里面的专用指令,图1
 图一 欧姆龙编程软件里面有些可以直接输入类似于台达或者三菱上升沿指令,有些不能直接输入,我用的这款软件就不能直接输入上升沿指令 ,我需要写入一个DIFU 200.00然后在输出上升沿指令。最后面这个KEEP指令是欧姆龙专门的保持指令。图二详解介绍KEEP指令。
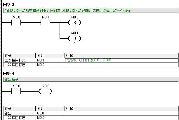
 图二 KEEP(11)用来保持基于两个执行条件指定位的状态。这些执行条件用S和R标出。S是置位输出,R是复位输出。KEEP(11)运算就象一个由S置位和R复位的锁存继电器。 当S为ON时,其指定位也会置ON,并保持ON直到复位为止,在此期间不管S是否保持ON还是变为OFF。 当R置ON时,其指定位也会置OFF,并保持OFF直到置位为止,在此期间不管R是否保持ON还是变为OFF。 也就是类似于三菱和台达系列中相当于SET/RERST 指令;当置位接通一次后,对应的状态就保持,直到复位为ON时,解除保持; 这样说大家应该明白吧。 西门子S7-200PLC和S7-200smart里面,没有ALT指令,也没有KEEP指令,需要我们自己搭建一个一键启停梯形图。图3和图4(一张截图放不下,电脑屏比较小)
 图3
 图四 当第一次按下按钮时候,网络1 置位M0.0就导通了,网络2和网络3中M0.0常开点闭合,同时网络四接通Q0.0,同样,当第二次按下按钮时候,网络2的M0.1导通,同时网络3 M0.0和M0.1导通,复位M0.0和M0.1线圈。大家有机会自己编写好程序,自己链接上PLC就可以去试一试。当然西门子还有其他方法可以实现,那就是用计数器指令,也可以实现一键启停。我就在里过多废话了。 下次我准备给大家分享台达PLC时间锁的程序编写,因为我们做设备怕遇到老赖,一般编写一个这样程序,到了时间给钱,不给钱就自动停机。大家如果想看请在下面留言。
|