万用表测量交流电有效值的方法
时间:2023-03-06来源:佚名
|
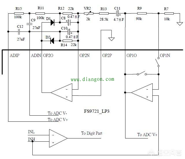
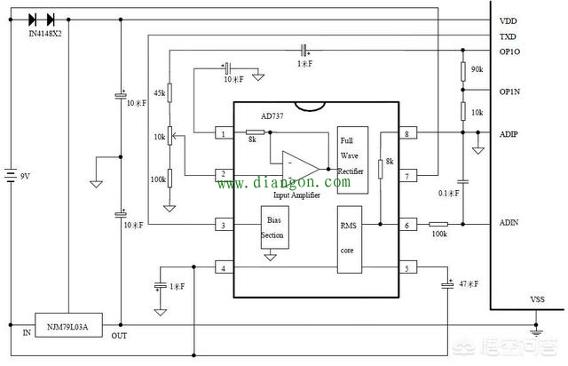
万用表测量交流电的有效值,常用的有三种方法: 方法一:峰值整流 我们知道,交流电的有效值为峰峰值的0.707倍,所以知道了峰峰值也就知道了有效值。这个电路的优点是电路简单,缺点是非正弦波信号不准。 电路如下图所示:
|
|
万用表测量交流电的有效值,常用的有三种方法: 方法一:峰值整流 我们知道,交流电的有效值为峰峰值的0.707倍,所以知道了峰峰值也就知道了有效值。这个电路的优点是电路简单,缺点是非正弦波信号不准。 电路如下图所示:
|








