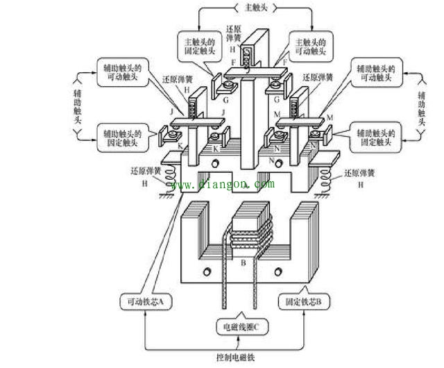
交流接触器的原理和内部架构

时间:2023-03-06来源:佚名
交流接触器的原理和内部架构
1、电磁铁的构造

交流接触器的原理和内部架构
2、接触器的主体结构

交流接触器的原理和内部架构
3、用于接触器的E形铁心的功能

交流接触器的原理和内部架构

    相关阅读

    晶闸管在电路中的中用途

    大家好!每天学一点,学习更轻松。关注我,感谢大家为我点赞。 晶闸管在工作过程中,它的阳极A和阴极K与电源和负载连接,组成晶闸管的主电路,晶闸管的门极G和阴极K与控制晶闸...
    2023-04-05
    晶闸管在电路中的中用途

    配电网的简介、主要组成部分与工作过程

    在现代电力系统中,配电网扮演着连接输电系统和终端用户的重要角色。其功能不仅是将电力从高压输电网传输到用户端,还包括分配、保护和控制等多方面工作。随着科技的不断发展和...
    2024-08-19
    配电网的简介、主要组成部分与工作过程

    S注入法与电压互感器的特殊接线方式

    在小电流接地 系统中,单相接地故障的选线定位和消除系统的铁磁谐振,都是备受关注的研究课题。“S注入法”的选线定位原理,成功地解决了选线定位问题,根据该原理研制出的T...
    2023-03-21
    S注入法与电压互感器的特殊接线方式

    分分学会S7通讯

    在工业现场中,若设备与设备之间需要进行数据交换,就需要在不同的 PLC 之间建立通信,进行数据传输。在西门子 PLC 之间因通信接口和所支持的通信协议不同,因此在通信方式的选择...
    2024-03-18
    分分学会S7通讯

    最全电源电路图汇总(稳压电源/开关电源/DCDC电源/充电电路/恒流源电路图)

    本文搜罗了稳压电源、DCDC转换电源、开关电源、充电电路、恒流源相关的经典电路资料,为工程师提供最新鲜最全面的电路图参考资料。 一、 稳压电源 1、3~25V电压可调稳压电路图...
    2023-07-31
    最全电源电路图汇总(稳压电源/开关电源/DCDC电源/充电电路/恒流源电路图)

    热销商品

    加厚abs安全帽电工建筑工地程施工领导监理透气防砸头盔可印字V型

    这款加厚ABS安全帽专为电工、建筑工地施工人员、领导及监理设计,采用高强度ABS工程塑料,抗冲击、防砸性能优异,有效保障头部安全。帽体加厚设计,增强耐用性与防护等级...
    5.8

    欧普led筒灯3w孔灯超薄桶灯吊顶天花灯过道嵌入式洞灯客厅5w

    欧普LED筒灯是一款高品质嵌入式照明产品,适用于客厅、过道、吊顶等多种场景。采用优质LED光源,提供3W和5W两种功率选择,光线柔和均匀,显色指数高,有效还原真实色彩。超...
    7.45

    水口钳高硬度模型剪钳电子钳工业级口水剪斜嘴钳偏口斜口专用钳子

    水口钳高硬度模型剪钳是一款工业级精密工具,专为电子、模型制作及精细作业设计。采用优质高碳钢材质,经热处理工艺打造,具备卓越的硬度和耐磨性,可轻松剪切金属引脚、...
    4.8

    170电子剪钳II 如意斜口钳 工业斜嘴钳水口钳 模型剪塑胶钳尖嘴钳

    170电子剪钳II如意斜口钳是一款专业级精密工具,集工业斜嘴钳、水口钳、模型剪、塑胶钳与尖嘴钳功能于一体,适用于电子维修、模型制作、手工艺及精密作业。其采用优...
    4.5

    安全帽国标工地加厚施工领导透气安全头盔建筑工程监理免费印字

    本款安全帽严格遵循国家GB 2811-2019标准,专为建筑工程、工地施工及监理人员设计。采用高强度ABS工程塑料,加厚壳体有效抗冲击,保障头部安全。帽体轻盈透气,内置可调...
    10

    网站栏目