电流互感器极性那点事
|
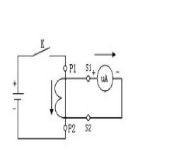
最近,笔者听闻一些新投的风电场、光伏电站、检修技改后的水电站等,又出现电流互感器极性错误而引发的保护误动作、测量不准确的问题。以至于一些电工好友在问我关于电流互感器极性的很多问题。我也是初学者、理解还很肤浅,只能结合自己的实际,抛砖引玉的给他们一点启发,希望他们在以后工作实际中慢慢领会,在电工学习和工作的征程上少走一些弯路。古语说“宝剑锋从磨砺出,梅花香自苦寒来”,相信只要始终有“质疑”的气节和勇于实践的精神,各位电工总会悟出来的,总会有一片属于自己的蓝天白云。本文和各位同行,简单聊一聊电流互感器极性那点事,希望对各位有所启发,不足之处,忘指正。 搞电气二次或电气设备维护的同行,对电流互感器似乎都不陌生,而电流互感器的“极性”则一定要深深印入每位电气二次人员(尤其是继电保护)的内心深处。首先我们简单理解三个关于电流互感器的概念。什么是电流互感器?电流互感器有什么作用?什么是电流互感器的极性标志(同名端?减极性?)?电流互感器,电工习惯称为为其“TA”或“CT”。作为电工设备的重要一员,CT简单一点可以理解为一个“变流器”,即实现大电流变换为小电流,满足继电保护、热工仪表、监控系统(或测控装置)数据采集、电能计量等要求,实现“以小电监视大电,以弱电控制强电”的目的。以继电保护举个例子,继电保护及安全自动装置,绝大多数是根据故障时电流增大、电压降低(短路的典型特征)的电气量的变化而工作的,这些电气量的“源头”在哪里?一般都是通过电流互感器、电压互感器二次绕组(也叫副线圈)加到继电保护装置及安全自动装置上的。明白了互感器的概念和作用,我们再来理解电流互感器的“极性”。这个概念很抽象,笔者悟性很差,也是花了几年才茅塞顿开的。书本上一般是这样定义的:“电流互感器的极性是它的一次绕组和二次绕组间电流方向的关系。在实际接线中,一般采用同极性端(同名端)标注。电流互感器,除特殊情况外,均采用减极性。”其实寥寥数语,却浓缩了互感器的精华,是开启电流互感器大门的钥匙。彻底理解了它的内涵,那电流互感器的难题也随之破解。如下图所示:
图2:电流互感器的极性检测
|









