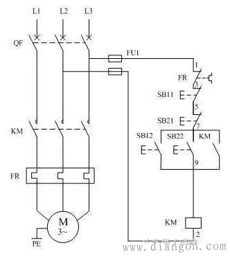
电动机异地控制,在学习和实际应用中均有很高的出场率。今天,我们来详细介绍电动机异地控制的接线方法。 首先以两地控制为例,电路图▼ 在该电路中,SB12和SB22是两个启动按钮;SB11和SB21是两个停止按钮。其中,一个停止按钮和一个启动按钮为一组,即四个按钮分居两地A,B,此图可实现在A地和B地同时控制电动机的起停。
 我们假设,A地的停止按钮标号为SB11,启动按钮标号为SB12;B地的停止按钮标号为SB21,启动按钮标号为SB22。 如图上图电路中,按下启动按钮SB12,接触器线圈KM通电,接触器线圈通电后会自动闭合常开触点KM,此时松开启动按钮SB12,则SB12恢复断开状态,但接触器线圈常开触点KM已经闭合,因此电路得以正常运行。 按下启动按钮SB22时,情况与按下SB12时相同,不再赘述。 电路正常运行时,按下启动按钮SB12或SB22,电路均无反应。按下SB11或SB21时,均能断开电路。此时则实现了在A,B两地同时控制电动机。 该电路为了安全起见,在电路中加入了熔断器FU1和热继电器FR,对电路进行保护。实际操作中对于保护类元器件,可以酌情添减。 多地控制电动机▼
 从上图中我们可以发现,异地控制电动机时:所有启动按钮需要和接触器常开触点并联在一起,这样按下任何一个启动按钮,都可以启动电动机;所有停止按钮需要串联在一起,这样按下任何一个停止按钮,都可以停止电动机;接触器线圈需要串联在电路中。 我们理解了上面一段内容,即可实现N地同时对电动机进行控制。
|