modbus协议的通信原理
|
Modbus 协议是应用于电子控制器上的一种通用语言。通过此协议,控制器相互之间、控制器经由网络(例如以太网)和其它设备之间可以通信。Modbus 协议定义了一个控制器能认识使用的消息结构,而不管它们是经过何种网络进行通信的。它描述了一控制器请求访问其它设备的过程,如果回应来自其它设备的请求,以及怎样侦测错误并记录。它制定了消息域格局和内容的公共格式。 Modbus 协议是应用于电子控制器上的一种通用语言。 1、在Modbus网络上转输 标准的Modbus口是使用一RS-232C兼容串行接口,它定义了连接口的针脚、电缆、信号位、传输波特率、奇偶校验。控制器能直接或经由Modem组网。 控制器通信使用主—从技术,即仅一设备(主设备)能初始化传输(查询)。其它设备(从设备)根据主设备查询提供的数据作出相应反应。典型的主设备:主机和可编程仪表。典型的从设备:可编程控制器。 主设备可单独和从设备通信,也能以广播方式和所有从设备通信。如果单独通信,从设备返回一消息作为回应,如果是以广播方式查询的,则不作任何回应。Modbus协议建立了主设备查询的格式:设备(或广播)地址、功能代码、所有要发送的数据、一错误检测域。 从设备回应消息也由Modbus协议构成,包括确认要行动的域、任何要返回的数据、和一错误检测域。 如果在消息接收过程中发生一错误,或从设备不能执行其命令,从设备将建立一错误消息并把它作为回应发送出去。 2、在其它类型网络上转输 在其它网络上,控制器使用对等技术通信,故任何控制都能初始和其它控制器的通信。这样在单独的通信过程中,控制器既可作为主设备也可作为从设备。提供的多个内部通道可允许同时发生的传输进程。 在消息位,Modbus协议仍提供了主—从原则,尽管网络通信方法是“对等”。如果一控制器发送一消息,它只是作为主设备,并期望从从设备得到回应。同样,当控制器接收到一消息,它将建立一从设备回应格式并返回给发送的控制器。 3、查询—回应周期
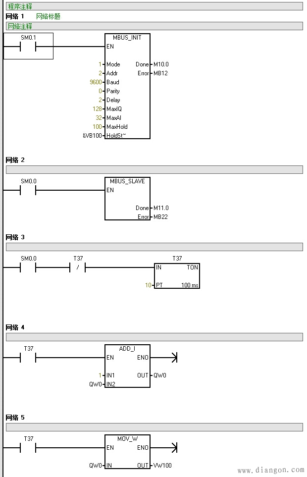
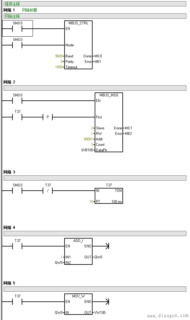
(1)查询 查询消息中的功能代码告之被选中的从设备要执行何种功能。数据段包含了从设备要执行功能的任何附加信息。例如功能代码03是要求从设备读保持寄存器并返回它们的内容。数据段必须包含要告之从设备的信息:从何寄存器开始读及要读的寄存器数量。错误检测域为从设备提供了一种验证消息内容是否正确的方法。 (2)回应 如果从设备产生一正常的回应,在回应消息中的功能代码是在查询消息中的功能代码的回应。数据段包括了从设备收集的数据:象寄存器值或状态。如果有错误发生,功能代码将被修改以用于指出回应消息是错误的,同时数据段包含了描述此错误信息的代码。错误检测域允许主设备确认消息内容是否可用。 MODBUS是由Modicon(现为施耐德电气公司的一个品牌)在1979年发明的,是全球第一个真正用于工业现场的总线协议。当现代的控制领域持续不断的产生和应用诸如现场总线和网状网络等先进概念的时候,MODBUS的简单性以及它的便于在许多通讯媒介上实施应用的特点一直使它受到最广泛的支持,并且成为全球应用最广泛的工业协议。通过此协议,控制器经由网络(例如以太网)和其它设备之间可以通信,此协议支持传统的RS-232、RS-422、RS-485和以太网设备。许多工业设备,包括plc、dcs、变频器、智能仪表等都在使用MODBUS协议作为他们之间的通讯标准,它可应用于各种数据采集和过程监控。 4、MODBUS协议库 1.使用MOBUS协议的部分要求 A、初始化MODBUS从站协议占用Port0 作为MODBUS从站协议通信,MODBUS从站协议只支持端口0通信,所以选择奥越信的双通信的CPU,可以把Port1作为编程通信口,以便于调试;如果只有单通信口的话,可把CPU打到STOP模式在编程。 B、MODBUS从站协议指令的变量要求799字节的V区域,该区域的起始地址由用户指定,保留给MODBUS使用,程序中不可以使用库存储区占用的地址。 C、可参照S7-200编程手册中了解MODBUS指令的设置与编写。 2.MODBUS协议允许在各种网络体系结构内进行简单通信。如图所示: A、每种设备(PLC、hmi、控制面板、驱动程序、动作控制、输入/输出设备)都能使用MODBUS协议来启动远程操作。 B、在基于串行链路和以太网络的MODBUS上可以进行相同通信。 C、一些网关允许在几种使用MODBUS协议的总线或网络之间进行通信。 MODBUS编程实例 1、要求:2个CPU进行通信连接,主站每秒QW0输出加1,主站通过MODBUS通信方式将其输出点的数值与从站同步。 2、硬件根据要求,选取了奥越信的CPU224C与CPU224D,两款都带有双通信口,功能也强大,编程测试时比较方便。 3、程序中先对两个CPU的通讯口做了定义及设置,成功通信之后两个CPU的输出点通过MODBUS将会同步输出主从站程序如下图所示:
主站程序
从站程序 |










