电力系统的构成

时间:2023-03-10来源:佚名
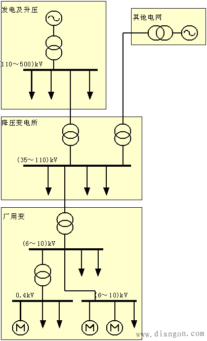
一个完整的电力系统由分布各地的各种类型的发电厂、升压和降压变电所、输电线路及电力用户组成,它们分别完成电能的生产、电压变换、电能的输配及使用。
图1 电力系统的组成示意图

电力系统的构成

相关阅读

西门子S7-200PLC的中断控制功能

plc 的程序分为主程序、子程序和中断程序,本文详细的介绍了西门子 S7-200 系列 PLC 中断程序的编程方法。具体的讲解不同种类的中断程序的实现方法。熟练的使用中断程序是 PLC 编程的...
2023-03-21

锂电池充电电路图 锂电池充电电路设计

锂电池充电电路 锂电池在电子制作中的应用越来越广泛,体积小,存储能量高都是优势。但是充电相比铅酸电池来说要麻烦的多。所以,配置一个简单有效的充电电路是很有必要的。当...
2023-09-09
锂电池充电电路图 锂电池充电电路设计

S7-200SMART中SD卡的几种功能

S7-200SMART中SD卡的几种功能:用于程序的传送、CPU固件的升级、恢复CPU 出场设置。 知识点:SD卡的技术是基于Multimedia Card(MMC)格式上发展而来,大小和MMC卡差不多,尺寸为32mm x 24mm x 2.1...
2023-05-11
S7-200SMART中SD卡的几种功能

电工提出问题,领导不解决问题而是解决提出问题的人

在电工的工作中,有一个现象需要我们特别警惕,那就是当我们无法解决问题时,领导可能会采取一种令人意想不到的“解决方式”——解决提出问题的人,而不是真正...
2024-09-05
电工提出问题,领导不解决问题而是解决提出问题的人

水电改造4种错误示范,看看你家中了几项?

很多业主在装修的时候没注意,装修完之后发现家里都是遗憾,尤其是水电改造部分。水电改造对整个装修都非常重要,也经常容易出错。以下4大水电改造错误示范,你家中了几项?...
2023-06-11
水电改造4种错误示范,看看你家中了几项?

热销商品

加厚abs安全帽电工建筑工地程施工领导监理透气防砸头盔可印字V型

这款加厚ABS安全帽专为电工、建筑工地施工人员、领导及监理设计,采用高强度ABS工程塑料,抗冲击、防砸性能优异,有效保障头部安全。帽体加厚设计,增强耐用性与防护等级...
5.8

欧普led筒灯3w孔灯超薄桶灯吊顶天花灯过道嵌入式洞灯客厅5w

欧普LED筒灯是一款高品质嵌入式照明产品,适用于客厅、过道、吊顶等多种场景。采用优质LED光源,提供3W和5W两种功率选择,光线柔和均匀,显色指数高,有效还原真实色彩。超...
7.45

水口钳高硬度模型剪钳电子钳工业级口水剪斜嘴钳偏口斜口专用钳子

水口钳高硬度模型剪钳是一款工业级精密工具,专为电子、模型制作及精细作业设计。采用优质高碳钢材质,经热处理工艺打造,具备卓越的硬度和耐磨性,可轻松剪切金属引脚、...
4.8

170电子剪钳II 如意斜口钳 工业斜嘴钳水口钳 模型剪塑胶钳尖嘴钳

170电子剪钳II如意斜口钳是一款专业级精密工具,集工业斜嘴钳、水口钳、模型剪、塑胶钳与尖嘴钳功能于一体,适用于电子维修、模型制作、手工艺及精密作业。其采用优...
4.5

安全帽国标工地加厚施工领导透气安全头盔建筑工程监理免费印字

本款安全帽严格遵循国家GB 2811-2019标准,专为建筑工程、工地施工及监理人员设计。采用高强度ABS工程塑料,加厚壳体有效抗冲击,保障头部安全。帽体轻盈透气,内置可调...
10

网站栏目