万能铣床电气控制电路控制要求
时间:2023-03-10来源:佚名
|
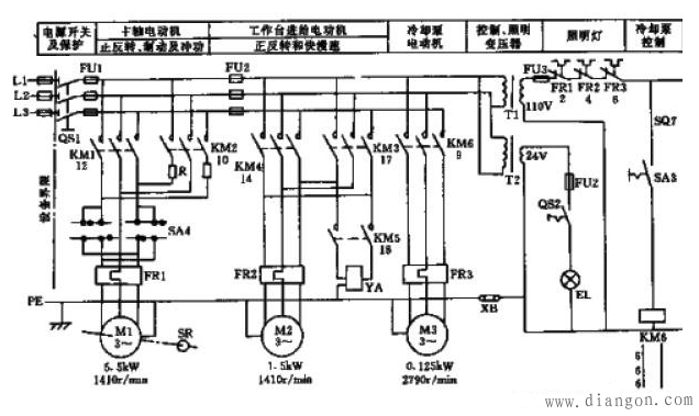
1.万能铣床使用圆工作台时,工作台不得移动,即圆工作台的旋转运动与工作台上下,左右,前后六个方向的运动之间有联锁控制; 2.为适应铣削加工的需求,主轴转速与进给速度应有较宽的调节范围。万能铣床采用机械变速,改变变速箱的传动来实现,为保证变速时,齿轮易于啮合,减少齿轮端面的冲击,要求变速时电动机有冲动控制; 3.根据加工要求,主轴旋转和工作台进给应有先后顺序控制。即进给运动要在铣刀旋转之后进行,加工结束后必须在铣刀停转前停止进给运动。 4.为供给铣削加工时冷却液,应有冷却泵电机拖动冷却泵,供给冷却液。 5.为适应铣削加工时操作者的正面与侧面操作要求,机床应对主轴电动机的走动与停止及工作台的快速移动控制,具有两地操作的性能。 6.工作台上下、左右、前后六个方向的运动应具有限位保护; 7.应有局部照明电路。 |








