电感式传感器分哪几种?
时间:2023-03-11来源:佚名
|
1、变磁阻式传感器 M. Faraday 电磁感应定律(1831年):当一个线圈中电流i变化时,该电流产生的磁通Φ也随之变化,因而在线圈本身产生感应电势e,这种现象称之为自感。产生的感应电势称为自感电势。 变磁阻式传感器的结构如图1所示。它由线圈、铁芯和衔铁三部分组成。铁芯和衔铁由导磁材料如硅钢片或坡莫合金制成,在铁芯和衔铁之间有气隙,气隙厚度为δ,传感器的运动部分与衔铁相连。当衔铁移动时,气隙厚度δ发生改变,引起磁路中磁阻变化,从而导致电感线圈的电感值变化,因此只要能测出这种电感量的变化,就能确定衔铁位移量的大小和方向。
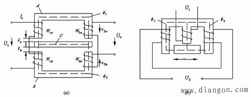
特点:变磁阻式传感器具有很高的灵敏度,这样对待测信号的放大倍数要求低。但是受气隙δ宽度的影响,该类传感器的测量范围很小。 2、差动变压器式传感器 把被测的非电量变化转换为线圈互感变化的传感器称为互感式传感器。这种传感器是根据变压器的基本原理制成的,并且次级绕组用差动形式连接,故称差动变压器式传感器。 差动变压器结构形式较多,有变隙式、变面积式和螺线管式等。变隙式传感器的结构原理如图2所示。
图2中r1a与L1a , r1b与L1b , r2a与L2a , r2b与L2b,分别为W1a , W1b , W2a, W2b绕阻的直流电阻与电感。 3、 电涡流式传感器 金属导体置于变化着的磁场中,导体内就会产生感应电流,这种电流像水中旋涡一样在导体转圈,这种现象称为涡流效应。电涡流式传感器结构示意图如图3所示。 根据法拉第定律,当传感器线圈通以正弦交变电流I1时,线圈周围空间必然产生正弦交变磁场H1,使置于此磁场中的金属导体中感应电涡流I2,I2又产生新的交变磁场H2。
|











