常用电机控制电路图_电动机控制电路精选_常用电机控制电路图集
时间:2023-03-11来源:佚名
|
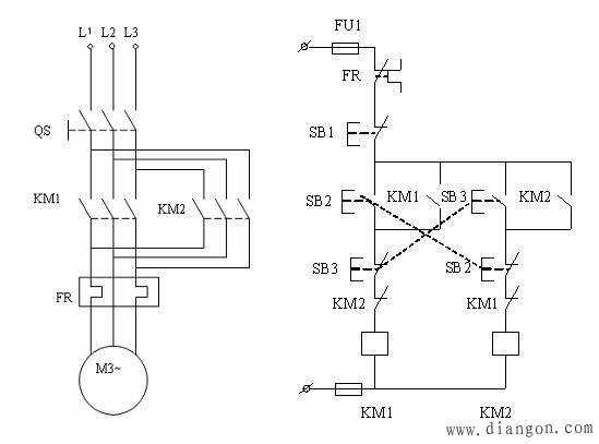
1.基本的直接启动控制线路 按下启动按钮,KM线圈得电,KM常开辅助触点自锁,绿灯亮,电机运行; 按下停止按钮,KM线圈失点,辅助触点复位,红灯亮,电机停止。 2 直接启动,延时停止 通过时间继电器作用,延时使回路断开。 3 控制电机正反转 使用双重互锁,采用复合按钮和2个接触器。 将2个接触器的常闭辅助触点相互串联在对方回路中,安全方便,避免了短路的发生~ 4 顺停、逆停循环 5 电机轮流循环启动 6 三台电机轮流循环
7 单按钮控制电机启动停止
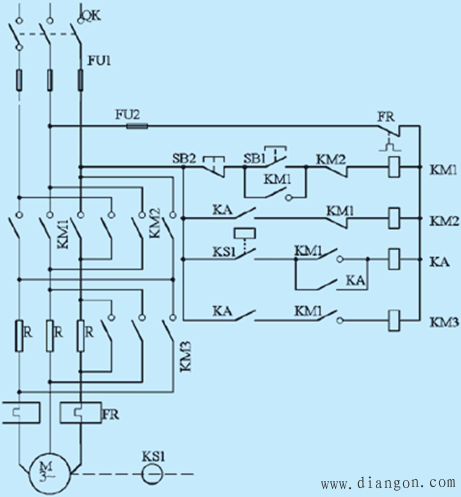
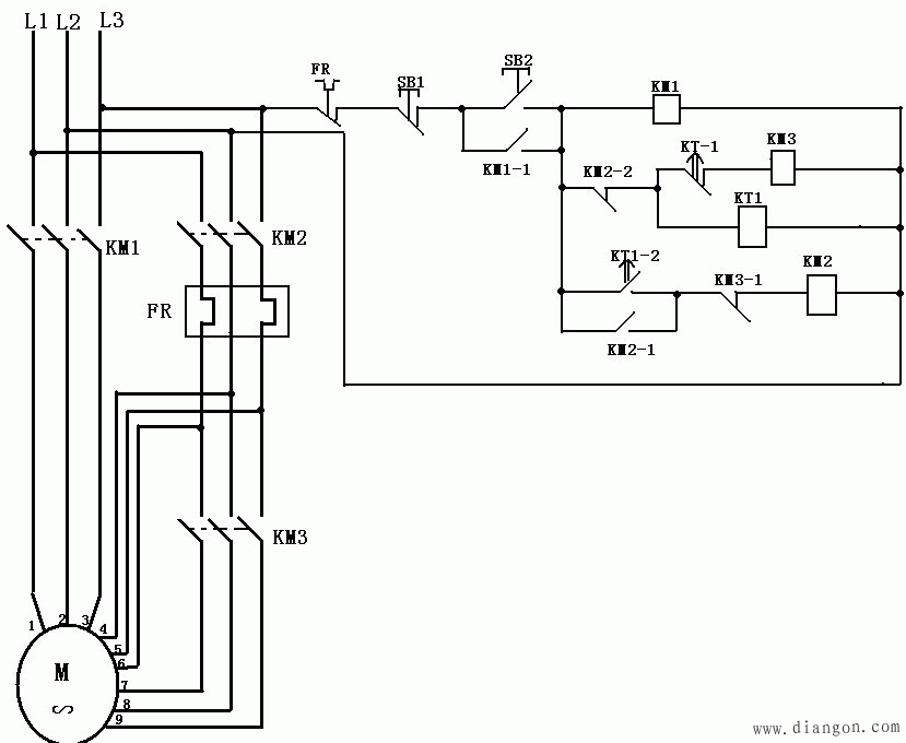
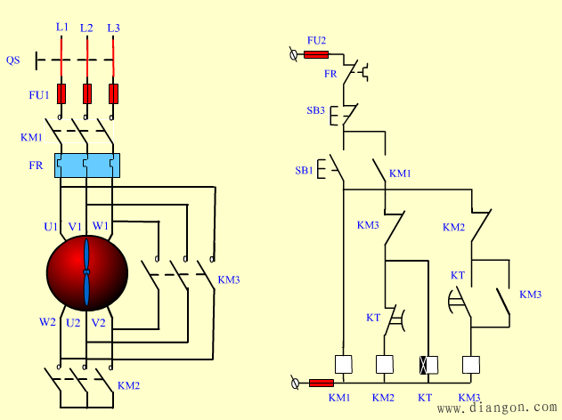
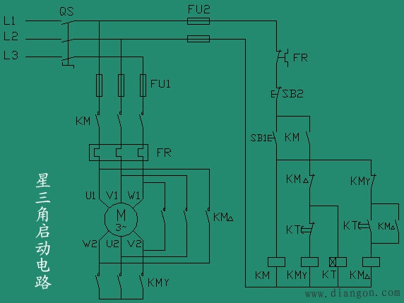
8 时间继电器控制双速电机 9 定子串电阻降压启动 这个不太常用! 10 延边三角形降压启动 这个知道就行!!! 11 星三角降压启动 (这个很重要,也和简单,也很实用的降压启动,一般电机大于7.5千瓦,为了保护电压网就应该采取降压的方式。) 12 自耦降压
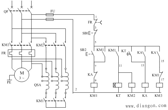
这也是很使用的降压启动控制线路。一般大于40千瓦的电机使用。 |





















