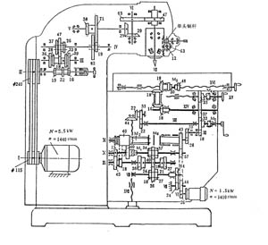
升降台铣床 升降台铣床的主要特点是带有升降台。升降台可以沿着床身上的导轨上下移动,工作台安装在升降台上面,并能前后左右移动。所以升降台铣床加工工件时很灵活,用途很广。升降台铣床可以分为卧式升降台铣床和立式升降台铣床。 立式升降台铣床的工作台能在垂直、横向、纵向3个方向移动。 立式升降台铣床的主传动和进给传动系统如下。

 (1)主运动传动系统 升降台铣床的主运动传动系统是将主电动机的旋转运动通过各 传动件传给主轴,并带动装在主轴上的铣刀实现主运动。主轴的启动、反转利用主电动机来 实现,主轴制动利用Ⅱ轴上的电磁离合器来实现,主轴变速利用各轴之间的滑移齿轮来实现。 (2)进给运动传动系统 图1.2—2中,右半部分为进给运动传动系统。该系统主要传动件都安置在升降台内部,由进给电动机单独驱动。 进给运动有工作进给传动路线和快速移动传动路线。机动工作进给由M1的合,分得到高速和低速段(经13/45,18/40),经过M2传动到XI轴;快速运动时通过M6传至XI轴。再通过M5,M4和M3等3个离合器,可使工作台获得纵向,横向和垂直方向上的进给或快速移动。 工作台不升降铣床 工作台不升降铣床的工作台及滑座支承在机床床身上只作纵横两个方向的运动,主轴箱(或铣头)在立柱上作升降运动。因此刚性比较好,适用于高速切削或加工比较重和大尺寸的工件。目前,工作台不升降铣床的基本布局主要有下列两种形式。 1)十字工作台式 这种铣床工作台完成纵横2个方向的移动,铣头可以沿立柱上的导轨作上下移动。它主要由床身,立柱,横向滑板,工作台,垂直滑板,铣头,操作盘等组成。 2)立柱移动式 这种铣床的工作台只作纵向移动,横向移动由立柱来完成,铣头沿立柱导轨作垂直移动。
 龙门铣床 龙门铣床是一种大型铣床,具有龙门式的框架,适宜于加工大型工件上的平面和沟槽。通用的龙门铣床一般在龙门式的框架上有3-4个铣头。每个铣头都是一个独立的主运动部件,其中包括单独的电动机,变速机构,传动机构,操纵机构及主轴等部分。铣头可分别在横梁和立柱上移动,用以作横向或垂直进给运动及调整运动,铣刀可沿铣头的主轴套筒移动实现轴向进给运动。横梁可沿立柱作垂直调整运动。加工时,工作台带动工件作纵向进给运动,工件从铣刀下通过后,就被加工出来。龙门铣床刚度高,可以用多个铣头同时加工多个工件或几个表面。因此,龙门铣床的生产率比较高。特别适应于批量生产。

|