车床是一种应用极为广泛的金属切削机床,能够车削外圆、内圆、端面、螺纹、螺杆,车削定型表面,并可用钻头、绞刀等进行加工。 1. 主要结构及运动形式 如图1所示,CW6140型普通车床主要由床身、主轴箱、进给箱、溜板箱、刀架、丝杠、光杠、尾架等部分组成。普通车床有两个主要的运动部分,一是车床主轴运动,即卡盘或顶尖带着工件的旋转运动。另一个是溜板带着刀架的直线运动,称进给运动。
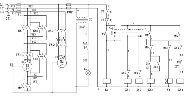
 图1 CW6140 型普通车床外形图 2. 电气控制线路分析 CW6140型车床是常用的普通车床之一,M1为主轴电动机,拖动主轴旋转,并通过进给机构实现车床的进给运动。M2为冷却泵电动机,拖动冷却泵为车削工件时输送冷却液。 CW6140车床电气控制线路如图2所示,分成主电路、控制电路、照明电路三大部分。 (1)主电路分析 主电路中共有两台电动机。M1为主轴电动机,带动主轴旋转和刀架作进给运动;M2为冷却泵电动机;三相交流电源通过转换开关QS1引入,主轴电动机M1由接触器控制起动。热继电器FR1为主轴电动机M1的过载保护。 冷却泵电动机M2由组合开关QS2控制起动和停止。热继电器FR2为它的过载保护。 (2)控制电路分析 1)主轴电动机的控制 当SA1在中间位置时,KA吸合并自锁。SA1左旋位置时,接触器KM1的线圈获电动作,同时KM1的常开触头闭合,KM4和KT得电,KM1和KM4主触头闭合时电动机M1星形正转降压起动,当KT延时约3s~5s时间到时,KT延时常闭触点断开使KM4失电,其星形接法主触头断开;KT延时常开触头闭合使KM3得电,其主触头闭合,电动机M1从星形转换到三角形运行。同理,SA1在右旋位置时,电动机M1反转(星—三角形起动)。
 图2 CW6140 型普通车床电气控制线路图 2)冷却泵电动机的控制 旋合组合开关QS2 90度使冷却泵电动机M2起动运行。 (3)照明电路分析 控制变压器TC的二次侧输出36V电压,作为机床低压照明灯电源。EL为机床的低压照明灯,由开关SA2控制。 3.普通车床电气故障分析 表1 CW6140型普通车床常见电气故障分析
|
故障现象 |
故障点 |
分析方法 |
|
主轴电动机不能起动 |
电源部分故障 |
先检查电源的总熔断器FU1的熔断,接线头是否有脱落、松动或过热,因为这类故障易引起接触器不吸合,还会使电动机过热等。如无异常,则可应用万用表检查电源开关QS1是否良好。 |
|
控制电路故障 |
如电源和主电路无故障,则故障必定在控制电路熔断器FU2、热断电器FR1和FR2的常闭触头、开关SA1中间位置接线头、中间继电器KA的线圈是否断路。 |
|
主轴电动机不能停车 |
接触器主触头 |
这类故障的原因多数是因接触器KM1的主触头发生熔焊。 |
|
星、三角不能转换 |
接触器辅助触头、线圈 |
KM3常闭辅助触头、KT线圈是否断路。 | |