常用电气图形符号_电气常用符号新旧对照表_电气符号大全

时间:2023-03-14来源:佚名
常用电气图形符号_电气常用符号新旧对照表_电气符号大全
常用电气图形符号_电气常用符号新旧对照表_电气符号大全
常用电气图形符号_电气常用符号新旧对照表_电气符号大全
常用电气图形符号_电气常用符号新旧对照表_电气符号大全
常用电气图形符号_电气常用符号新旧对照表_电气符号大全
常用电气图形符号_电气常用符号新旧对照表_电气符号大全
常用电气图形符号_电气常用符号新旧对照表_电气符号大全
常用电气图形符号_电气常用符号新旧对照表_电气符号大全
常用电气图形符号_电气常用符号新旧对照表_电气符号大全
常用电气图形符号_电气常用符号新旧对照表_电气符号大全

    相关阅读

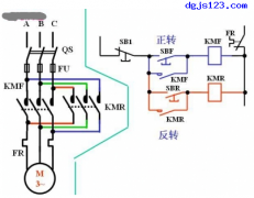
    电动机控制:正反转控制方式

    电动机 控制:正反转控制 简单控制过程:按下SBF→电机正转→按下SB1→电机停转→按下SBR→电机反转 此控制方式缺点: 1)必须先停转后才能由正转到反转或反转到正转。 2)SBF和SB...
    2022-12-11
    电动机控制:正反转控制方式

    交流接触器控制的双速电动机电气原理图和接线图

    双速电动机 属于异步电动机 变极调速,是通过改变定子绕组的连接方法达到改变定子旋转磁场磁极对数,从而改变电动机的转速。 根据公式;n1=60f/p可知异步电动机的同步转速与磁极...
    2023-03-13
    交流接触器控制的双速电动机电气原理图和接线图

    如何正确读取电柜上的电流表值

    因为现场配电柜 上有电流电压表,那当然你一定要会正确读取这些电流表上的值,今天就说说这个: 先选择好某量程,在该量程下,确定最小一格刻度值,当读数时估计到下一位。 如...
    2023-03-16
    如何正确读取电柜上的电流表值

    单相电机的正反转控制方法

    单相电机有两个绕组:主绕组又称工作绕组或运行绕组,副绕组又称启动绕组,有的小负载单相电机这两个绕组完全一样,互相可以交换,但多数单相电机(带较大负载的农用电机)为...
    2023-03-10

    一文看懂隔爆型三相异步电动机的工作原理

    本文介绍了隔爆型三相异步电动机的工作原理,三相异步电动机的原理是什么,电动机的转速与磁极数和使用电源的频率的关系,三相异步电动机实际转速与磁场转速的关系等,下面具...
    2023-06-26
    一文看懂隔爆型三相异步电动机的工作原理

    热销商品

    加厚abs安全帽电工建筑工地程施工领导监理透气防砸头盔可印字V型

    这款加厚ABS安全帽专为电工、建筑工地施工人员、领导及监理设计,采用高强度ABS工程塑料,抗冲击、防砸性能优异,有效保障头部安全。帽体加厚设计,增强耐用性与防护等级...
    5.8

    水口钳高硬度模型剪钳电子钳工业级口水剪斜嘴钳偏口斜口专用钳子

    水口钳高硬度模型剪钳是一款工业级精密工具,专为电子、模型制作及精细作业设计。采用优质高碳钢材质,经热处理工艺打造,具备卓越的硬度和耐磨性,可轻松剪切金属引脚、...
    4.8

    170电子剪钳II 如意斜口钳 工业斜嘴钳水口钳 模型剪塑胶钳尖嘴钳

    170电子剪钳II如意斜口钳是一款专业级精密工具,集工业斜嘴钳、水口钳、模型剪、塑胶钳与尖嘴钳功能于一体,适用于电子维修、模型制作、手工艺及精密作业。其采用优...
    4.5

    安全帽国标工地加厚施工领导透气安全头盔建筑工程监理免费印字

    本款安全帽严格遵循国家GB 2811-2019标准,专为建筑工程、工地施工及监理人员设计。采用高强度ABS工程塑料,加厚壳体有效抗冲击,保障头部安全。帽体轻盈透气,内置可调...
    10

    包邮三角型简易螺丝刀三角十字螺丝刀螺丝批改锥起子五金工具5mm

    这款5mm三角型简易螺丝刀,专为拧紧或拆卸三角形螺丝设计,适用于电子维修、家电维护及精密仪器装配等场景。采用优质合金钢材质,刀头硬度高、耐磨损,确保长久使用不变...
    3.64

    网站栏目