分享:10kV、35kV、110kV电压等级并网发电机中性点接地方式
时间:2022-12-10来源:佚名
|
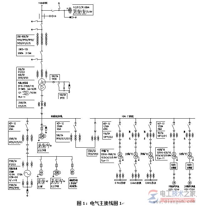
本文介绍了10kV、35kV、110kV电压等级并网发电机中性点接地方式,发电机电压回路中的电容电流,包括发电机、主变和连接导体的电容电流。 10kV、35kV、110kV电压等级并网发电机中性点接地方式 垃圾焚烧发电项目的电气主接线形式与电力接入系统密切相关,根据接入系统报告中确定的电厂并网的电压等级、并网回路数等,来确定厂内电气主接线。 若是35(或110)kV并网,厂内35(或110)kV可采用单母线、单母线分段、变压器线路组接线。 图1为某工程安装2台400t/d垃圾焚烧炉,配1台25MW汽轮发电机的电气主接线,发电机出口电压为10.5kV,汽轮发电机以发电机-变压器单元接线方式接入厂内110kV配电装置,110kV电压等级出线1回,110kV采用变压器线路组接线。 发电机出口设断路器,厂用电分支由主变压器与该断路器之间引出。
发电机电压回路中的电容电流,包括发电机、主变和连接导体的电容电流。没有直配线和电容器,因此无此部分电容电流。 10kV、25MW发电机定子线圈单相接地电容电流为0.92A,主变低压线圈的三相对地电容电流为0.1A。 汽轮发电机引出铜母线每相20米至发电机小间开关柜,母线电容电流为0.06A,发电机小间开关柜至10kV配电装置及10kV配电装置至主变压器间的连接采用YJV-8.7/15kV 3x3(1x400)单芯电缆连接,电缆长度为450米,电缆电容电流为1.31A,10kV配电装置至各厂用变压器间的连接采用YJV-8.7/15kV 3x120三芯电缆连接,电缆长度为330米,电缆电容电流为0.36A。 |








