星三角换接减压起动的二种方式
|
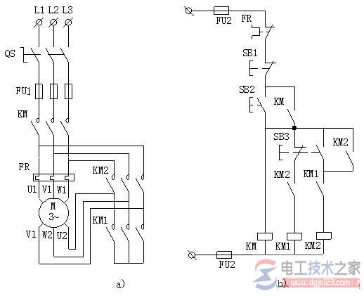
有关星三角换接减压起动的二种方式,分为手动换接起动、自动换接起动两种,介绍了星三角手动换接减压起动线路,星三角自动换接减压起动线路的电路接线图,一起来了解下。 星三角换接减压起动的方式用于星三角换接减压起动三相异步电动机定子绕组中有六个接线端子U1、V1、W1、W2、U2及V2,见图。 起动时KM主触头和KM1主触头闭合、KM2主触头断开,接线端子W2-U2-V2互连,定子绕组暂接成星形,这时定子绕组相电压仅为电动机额定电压的1/1.732倍,电动机起动。 待电动机转速升到一定值时,再换接成KM主触头和KM2主触头闭合、KM1主触头断开的状态,接线端子U1-V2、V1-W2、W1-U2互连,定子绕组换接成三角形,电动机在额定电压下正常运转。 1、手动换接起动 星三角手动换接减压起动控制线路中起动时按下SB2,控制线路中KM线圈通电,并通过KM动合辅助触头自锁,主电路中的KM主触头闭合,与此同时KM1线圈也通电,主电路中的KM1主触头闭合,三相异步电动机定子绕组接成星形。
图1,星三角手动换接减压起动线路 a)主电路 b)控制线路 待电动机转速稳定时,再按下SB3,控制线路中KM线圈仍然通电,主电路中KM主触头保持闭合;而KM1线圈断电,主电路中的KM1主触头断开,同时KM2线圈通电,使主电路中的KM2线圈闭合,定子绕组换接成三角形。 2、自动换接起动 星三角自动换接减压起动控制线路中按下SB2,KM线圈通电,并通过KM动合辅助触头自锁,同时,KM1线圈通电、KT线圈也通电。 主电路中的KM主触头与KM1主触头都闭合,定子绕组连接成星形。 KT线圈延时到达后,KT动合延时闭合辅助触头闭合,KM2线圈通电,并通过KM2动合辅助触头形成自锁。 与此同时,KM1线圈因所在支路中的KT动断延时断开触头断开而断电, KM线圈则保持通电。 上述结果导致主电路中KM1主触头断开,KM主触头与KM2主触头闭合,定子绕组自动换接成三角形。
图2,星三角自动换接减压起动线路 a)主电路 b)控制线路 星三角换接减压起动优点在于定子绕组星形接法时,起动电压为三角形接法的1/1.732,起动电流为三角形接法的1/3,起动电流特性好,线路比较简单。 缺点:起动转矩下降为三角形接法的1/3,转矩特性差。 |







