电工功率计算方法,合理配置漏电保护开关、空气开关、电线大小!
|
家居电箱电路设计和安装时,我们需要通过正确的计算,对漏电保护开关、空气开关、电线进行合理配置,如果配置不适当,可能会出现跳闸或过载不保护等故障现象,并存在安全隐患。因此需要电工从业人员严谨细致和认真对待。 一、功率计算 对于电阻性负载的计算公式:P=UI (如灯泡、电热器、电烤箱等)。 对于感性等负载的计算公式:P=UIcosф 不同负载功率因数不同: 如LED灯,日光灯等负载的功率因数cosф=0.5, 统一计算家庭用电器时可以将功率因数cosф取0.8。 如果一个家庭所有用电器加上总功率为8000瓦: 则最大电流是I=P/Ucosф=8000/(220*0.8)=45(A)
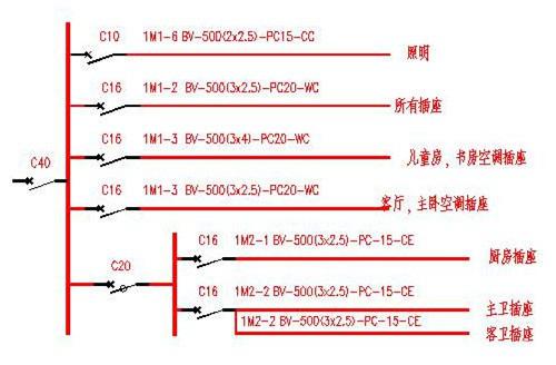
空调电器功率值: 1匹=735W≈750W 1.5匹=1.5×750W=1125W 2匹=2×750W=1500W 2.5匹=2.5×750W=1875 W 3匹=3×750W=2250W 按此计算法以此类推。 二、漏电保护开关选型 一般为线路电流的1.5倍左右。 45*1.5A=67.5A 漏电保护开关额定电流: 分为10、16、20、25、32、40、63、80、100、 120、 150A等规格。 额定电流为63A的漏电保护开关(选接近的)。 家用的漏电保护开关一般漏电电流一般选30ma,动作时间小于0.1秒。 漏电保护开关功能:漏电保护、过载保护、短路保护。 空气开关也是根据每分路功率再计算出线路电流值,同以上计算方法。 空气开关的额定电流选型同漏电保护开关。 空气开关功能:过载保护、短路保护。 漏电保护开关或空气开关如果配置不合理,可能会出现跳闸或过载不保护等故障现象。
配置参考如下: 1、住户配电箱总开关一般选择32-63A漏电保护开关。 2、照明回路一般选择10-16A空气开关。 3、插座回路一般选择16-20A空气开关。 4、空调回路一般选择16-25A空气开关。 三、总电线选型 铜芯电线承载电流:5-8A/mm2 如果是暗敷布线则建议每平方毫米按通过5-6A电流计算(因为暗敷不利于电线散热,为了提高安全系数)。 63A/6A=10.5平方米 总电线可以选用10mm2铜芯电线。
注意这里按的是漏电保护开关额定电流来计算电线线径规格,而不是按线路电流。 这样电线余量大,会更安全。漏电保护开关或空气开关不要随意换大,一定要考虑电线是否能承受,要进行合理地匹配!不要等着电线都烧着了,漏电保护开关或空气开关还没有断开线路进行过载保护! |












