ABB软启动器故障修复始末
时间:2023-03-04来源:佚名
|
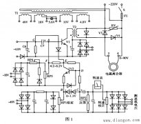
2020年9月30日星期三,某港口一台堆取料机的臂架皮带无法启动,ABB软启动器(型号PSE370-600-70)出现EF14故障(多相缺相),并联的2个时间继电器8KT中一个偶有送电即亮的现象。
一、 故障处理经过 在更换新的ABB软启动器后,又出现了EF34(多相欠流)故障,此故障可复位启动,但每次停机后总是出现。将并联的2个时间继电器全部换掉改为一个,故障依然存在。经查询软启动器使用手册发现,EF34(多相欠流)的产生原因有:
二、故障分析 因软启动器的起停信号端子(8、9、11)是用时间继电器的常开触点控制,而时间继电器的线圈通断则由臂架皮带真空接触器的常开触点控制,结合曾经出现的并联的2个时间继电器8KT其中一个偶有送上控制电源即亮的现象,因此判断故障原因为真空接触器的常开触点有粘连现象,与主触点分断不同步,主电源断开后软启动器的启动信号仍然存在,使得软启动器误以为主接触器在停机时过早分断。更换真空接触器后故障消失。 三、总结 在出现故障后不要急于更换部件,要对照电路图结合故障现象分析原因,确定方向后再采取行动,是谓“谋定而后动也”。 |











