电灯多控,实用性非常广泛,家用多控时,如屋内、院内、门口同时控制院内灯;一楼、二楼、三楼同时控制廊灯等。都需要用到电灯多控的接法。机械结构的多地控制电灯,相比遥控控制来说,其寿命、安全性、便捷度都要更高(别说你走到哪都要带个遥控器)。 多控电灯线路需要用到的开关 电灯多地控制,其中的“多”字表示大于二,即有别于双控和单控。多控开关与双控开关和单控开关也是有区别的。因此在最前面,我们先来对比一下三种开关。为了方便对比,我们以开单为例,即面板只有一个按键。 单开单控开关▼
 这种开关的背面只有两个接线柱,一进一出。 开单双控开关▼

这种开关的背面有三个接线柱,一个进线,两个出线。实际上是一个双投开关(不理解也没事)。 单开多控开关(又叫中途开关)▼

这种开关的背面有六个接线柱。 除了上述单开开关外,还有双开、三开开关,即面板上有两个键、三个键▼双开多控开关,相当于两个单开多控开关,其中每个键对应的后面六个接线柱为一个多控开关。
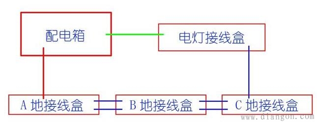
 三开多控开关中,只有中间一个键是多控开关,对应背面中间的六个接线柱,两侧的按键分别对应背面两边的三个接线柱,是双控开关。 在N控电灯电路中,需要用到两个双控开关及N-2个多控开关。比如三控电路中,就需要用到2个双控开关和1个多控开关。 三控开关的接法 实际上,三地及以上控制电灯,其接法都是相同的,为了方便叙述,此处以三控为例。 布线—— 我们如果想在A,B,C三地同时控制电灯,需要在装修时取一根火线,通往A地,再去一根零线,通往电灯穿线盒,再从电灯穿线盒内通往C地。再在A地-B地和B地到C地之间分别接通两根线。
 如此一来,A地穿线盒内便有了3根线,分别是通往配电箱的火线1根和通往B地的线2根;B地穿线盒内有4根线,分别是2根通向A地的线和2根通向C地的线;C地接线盒内有3根线,分别是2根通向B地的线和1跟通向电灯接线盒的线;电灯接线盒内有2根线,分别为1根通向配电箱的零线和1根通向C地的线。开关安装—— 在安装开关之前,一定要分清多控开关和双控开关的模样(上文有介绍)。
 在接线是,A地和C地(就是接线盒内有3根线的)安装双控开关,B地(接线盒内有4根线)安装多控开关。请注意看下图各接线柱的标号(拍摄不是很清楚,我又重新标注了一下,其中标号为“L”的接线柱,在有些品牌中标号为“COM”,功能都一样)▼A地接线:使用双控开关。L接连接配电箱内的那根红线,L1,L2接连接B地的两根蓝线。

 C地接线:使用双控开关。L接连接电灯接线盒的那根蓝线,L1,L2接连接B地的两根蓝线。
 B地接线:使用多控开关。L11,L21接连接到A地的两根线,L1,L2接连接到C地的两根线;再把L12,L21两个接线柱连起来;把L11,L22两根接线柱连起来。 大功告成!
 多控开关的接法比较复杂,需要在连接是在开关上连接一个大交叉▼这样做,是为了将此开关连接成一个双刀双投开关。 多控电灯原理——
 多地控制,也是同样的接法,接线盒内有四根线的,都按照上述三地控制中B地的接法,有三根线的,都按照A,C地的接法。
|