电控气动的自动空调系统
时间:2023-03-09来源:佚名
|
控制面板
根据温度调配和送风量控制系统精确程度不同分为半自动和全自动电控系统。 半自动电控汽车空调控制(由真空控制系统和放大器控制系统组成)
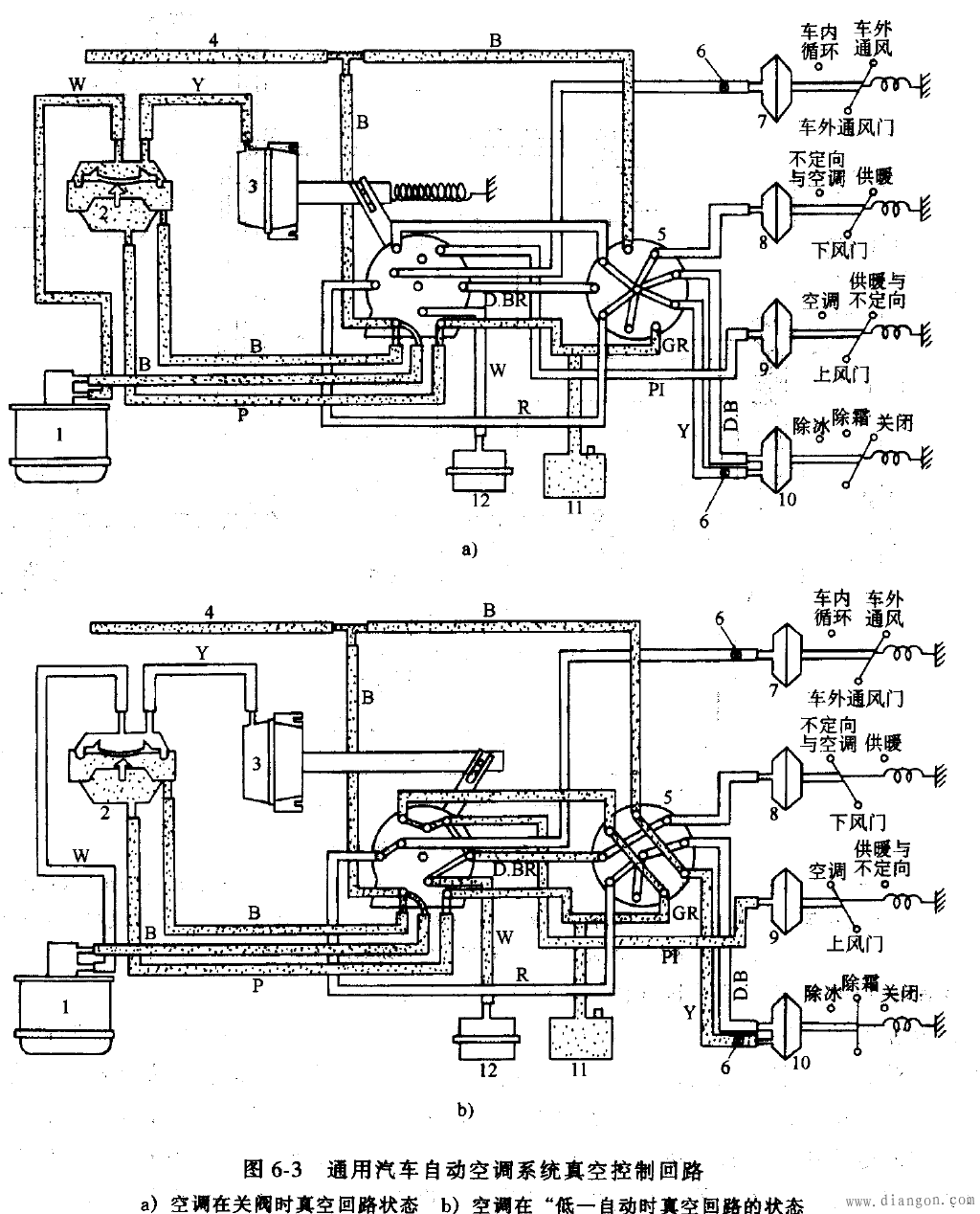
主要由真空罐、真空控制器、真空驱动器、真空换能器、真空保持器和真空伺服驱动器等组成。(与手动相比:多了真空换能器、真空保持器和真空伺服驱动器)
全自动电控气动汽车空调控制电桥—比较计算器和电磁阀取代了放大器和换能器
|
|
控制面板
根据温度调配和送风量控制系统精确程度不同分为半自动和全自动电控系统。 半自动电控汽车空调控制(由真空控制系统和放大器控制系统组成)
主要由真空罐、真空控制器、真空驱动器、真空换能器、真空保持器和真空伺服驱动器等组成。(与手动相比:多了真空换能器、真空保持器和真空伺服驱动器)
全自动电控气动汽车空调控制电桥—比较计算器和电磁阀取代了放大器和换能器
|







