plc交通信号灯控制系统设计编程实例
时间:2023-03-10来源:佚名
|
1、十字路口双向交通灯自动控制系统动作要求如时序图所示。
2、思考问题 1.该控制系统是否属于顺序控制?是哪种结构? 3、信号分配
4、硬件设计
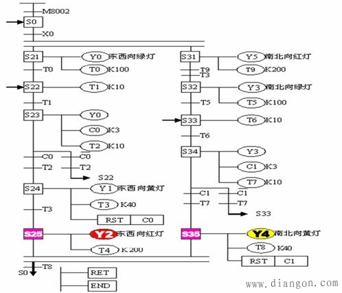
5、功能图的绘制
6、梯形图程序
7、指令程序
|
|
1、十字路口双向交通灯自动控制系统动作要求如时序图所示。
2、思考问题 1.该控制系统是否属于顺序控制?是哪种结构? 3、信号分配
4、硬件设计
5、功能图的绘制
6、梯形图程序
7、指令程序
|







